EasyManua.ls Logo

Santos 4 - Wiring Diagrams; Wiring Diagram 110-120 V 50;60 Hz Model #1, 1 PS

Santos 4
20 pages
Print Icon
To Next Page IconTo Next Page
To Next Page IconTo Next Page
To Previous Page IconTo Previous Page
To Previous Page IconTo Previous Page
Loading...
SANTOS : User and maintenance manual
98101 US 3.3 - 07 2013 11 / 20 www.santos.fr
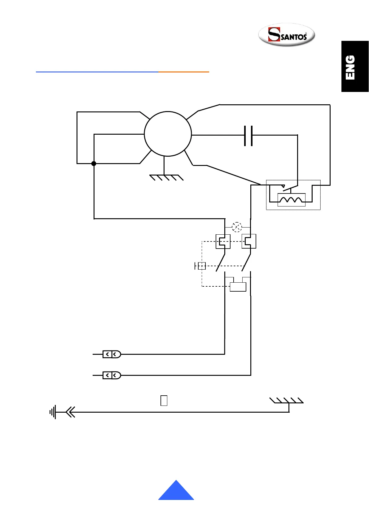
Wiring diagram 110-120V 50/60Hz Model #1, 1PS
4
3
2
Relais de
démarrage
Bleu
~
Marche/Arrêt
Blanc
Blanc
Noir
Marron
0
Condensateur
M
Jaune
Blanc
Noir
Marron
Rouge
Blanc
Noir
U<
P2
3
P1
4
Noir

Related product manuals