EasyManua.ls Logo

Scotsman AC 105 - Wiring Diagram

Scotsman AC 105
30 pages
Print Icon
To Next Page IconTo Next Page
To Next Page IconTo Next Page
To Previous Page IconTo Previous Page
To Previous Page IconTo Previous Page
Loading...
Page 22
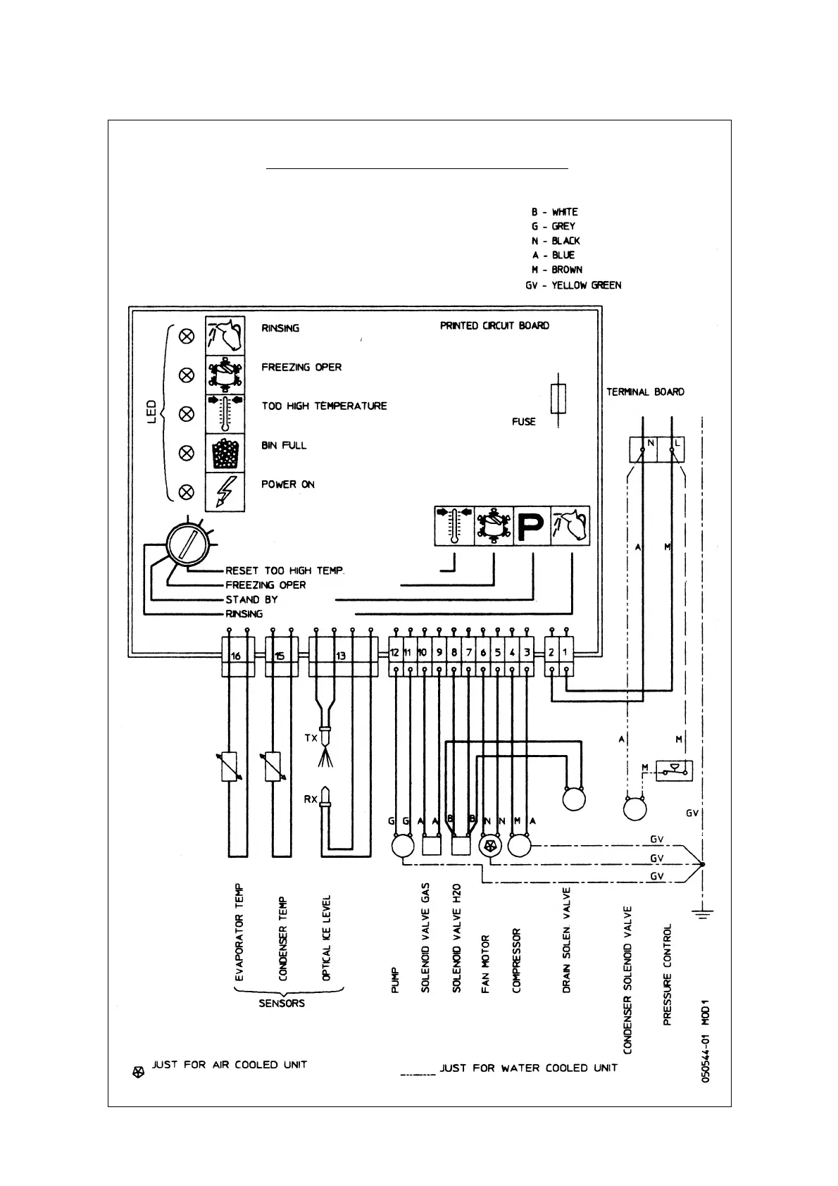
WIRING DIAGRAM
AC 105 - AIR AND WATER COOLED 230/50/1