EasyManua.ls Logo

Sennheiser ASP 2 - Application Examples

Sennheiser ASP 2
13 pages
Print Icon
To Next Page IconTo Next Page
To Next Page IconTo Next Page
To Previous Page IconTo Previous Page
To Previous Page IconTo Previous Page
Loading...
22
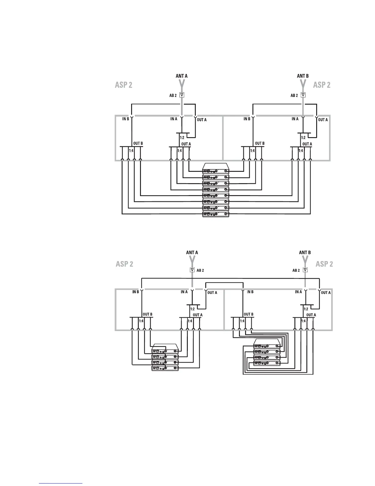
Application example
Two ASP 2 antenna splitters can be linked to make a 1-to-8
diversity splitter.
Connections for an 8-channel system
Linking two 4-channel systems

Other manuals for Sennheiser ASP 2

Related product manuals