EasyManua.ls Logo

Sennheiser ASP 2 - Putting the Unit into Operation; Setting Up the Unit

Sennheiser ASP 2
13 pages
Print Icon
To Next Page IconTo Next Page
To Next Page IconTo Next Page
To Previous Page IconTo Previous Page
To Previous Page IconTo Previous Page
Loading...
17
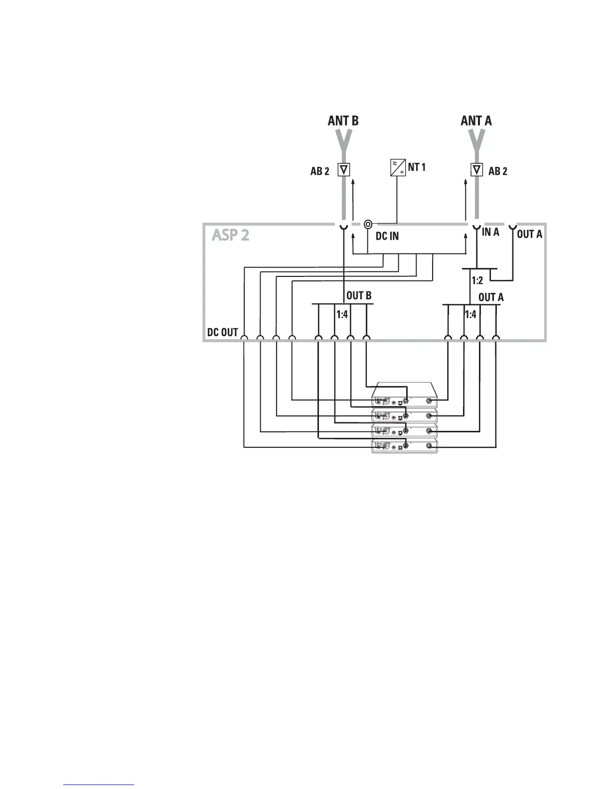
Putting the unit into operation
The below connection diagram shows the connections for a
4-channel diversity system.
Setting up the unit
The unit is suitable for use as table top or can be mounted into
a rack.
For mounting the unit into a 19" rack, use the GA 2 rack
adapter (optional accessory).
For table top use, fix the plastic feet to the base of the unit.
Note:
Some furniture surfaces have been treated with varnish,
polish or synthetics which might cause stains when they
come into contact with other synthetics. Despite a tho-
rough testing of the synthetics used by us, we cannot rule
out the possibility of staining.

Other manuals for Sennheiser ASP 2

Related product manuals