EasyManua.ls Logo

Sharp CD-C410W - Page 29

Sharp CD-C410W
56 pages
Print Icon
To Next Page IconTo Next Page
To Next Page IconTo Next Page
To Previous Page IconTo Previous Page
To Previous Page IconTo Previous Page
Loading...
– 29 –
CD-C410W/C415W/C420W,CP-C410/C415/SR410
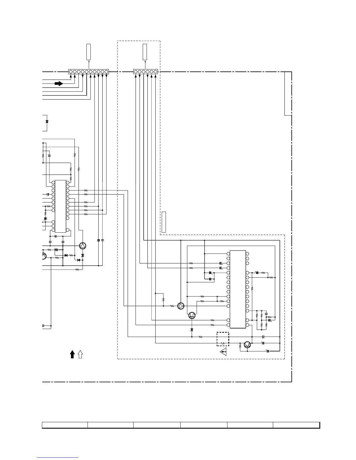
Figure 29 SCHEMATIC DIAGRAM (10/10)
7
8 9 10 11 12
+B
+B
+B
6
5
4
3
2
1
1
2
3
4
5
6
7
8
9
10
11
12
13
14
15
16
17
18
19
20
21
22
23
24
25
26
27
28
+B
+B
+B
10
9
8
7
6
5
4
3
2
1
1
2
3
4
5
6
7
8
9
10
11
12
13
14
15
16
17
18
19
20
21
22
TUNER PWB-B1
CNP401
TO MAIN PWB
415W ONLY
SRS_12V
SRS_L
OUT_L
SRS_GND
IN_R
SRS_R
GND
CR1
CR2
CR3
CR4
R_OUT
L_OUT
Vref
CL1
CL2
CL3
CL4
C_IN
R_IN
L_IN
MODE
C_OUT
C4
C5
C6
C2
C3
C1
VCC
PN_IN
PN_OUT
S_IN
S_OUT
SRS 1/2
3
2
1
SRS_GND
(ML)
SRS_L
SRS_R
H ONLY
TO MAIN PWB
P23 11-C
PLL
(TUNER)
AM SIGNAL
FM SIGNAL
AOUT
VSS
X IN
CE
DI
CL
DO
VDD
FM IN
BO4
BO3
BO2
BO1
AM IN
IO1
IF IN
IO2
PD
AIN
X OUT
32
1
(CH)
CNP402
CE
DI
CL
DO
SD
D_GND
A_12V
A_GND
(CH)
P23 11-B
C390
470P
D367
1SS119
D368
1SS119
C210
100/16
R209
10(1/4)
R201
33K
R217
1K
R218
1K
R207
1K
Q205
K246GR
CNP201
Q201
KTC3203Y
R213
2.2K
C201
0.022
C202
0.47/50
R210
1.2K
C200
100/16
R234
100
R216
4.7K
C203
0.0047
R203
22K
R206
3.9K
C219
0.33/50
R204
1.5K
R200
10K
R205
47K
IC201
SRS5250S
R215
4.7K
C223
2.2/50
R212
4.7K
R208
1K
R202
100K
C240
0.022
C224
2.2/50
C220
100/16
D201
1SS119
R228
1K
R233
22K
Q206
KRC107M
R374 1K
R373 1K
R372 1K
R371 1K
R370 1K
R375 1K
R360
4.7K
C386
330P
C322
0.022
C381
12P
R395
5.6K
R385
10K
L351
100µH
R3
10
C391
47/16
R376
1K
R379
2.2K
1.5K
C382
15P
Q360
KTA12
C393
1/50
IC302
LC72131
C385
0.01
X352
R359
1.8K
R386
47K
D363
1SS119
R387
22K
R384
12K
Q361
KRC107 M
ZD352
MTZJ3.9B
D364
1SS119
CNP303
C397
220P
Fusible

Related product manuals