EasyManua.ls Logo

Sharp CD-C421H - Page 32

Sharp CD-C421H
51 pages
Print Icon
To Next Page IconTo Next Page
To Next Page IconTo Next Page
To Previous Page IconTo Previous Page
To Previous Page IconTo Previous Page
Loading...
CD-C421H / C411H
– 32 –
A
B
C
D
E
F
G
H
1
23456
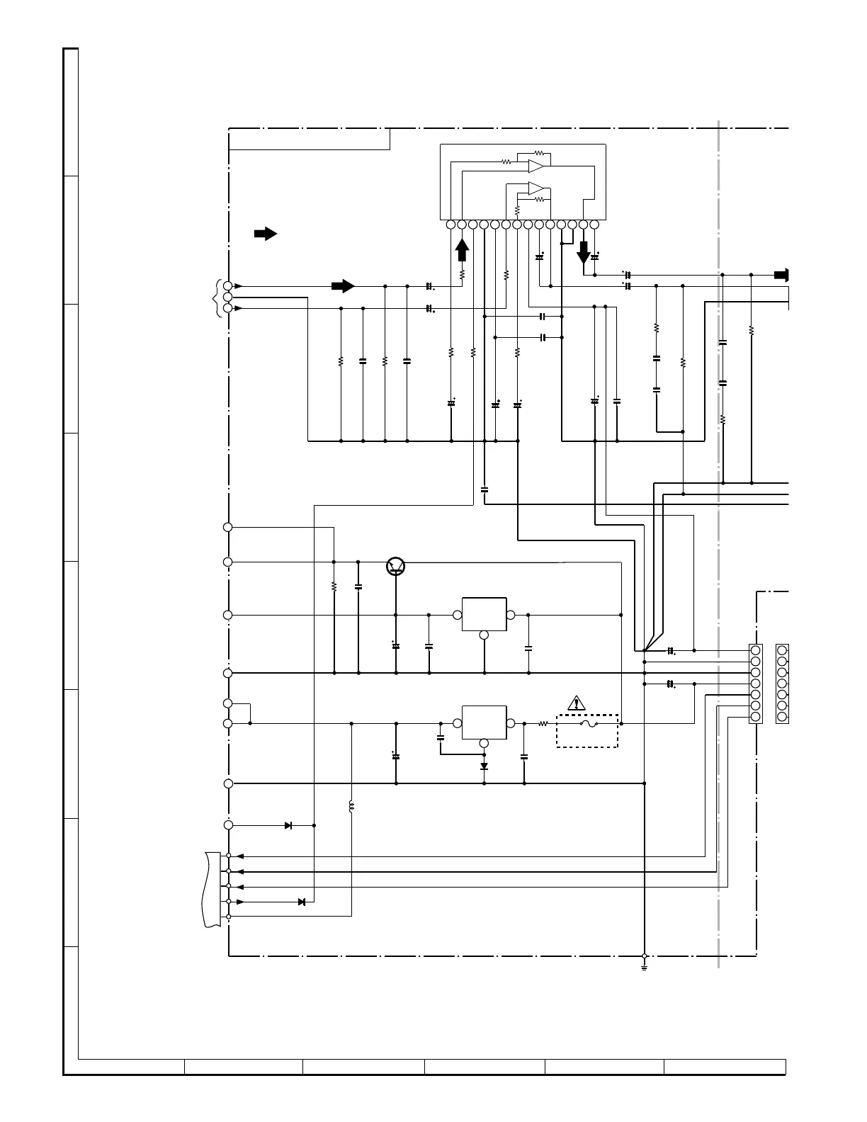
• NOTES ON SCHEMATIC DIAGRAM can be found on page 16.
Figure 32 SCHEMATIC DIAGRAM (6/11)
FW703
CNS703
C980
0.1
(ML)
C978
0.1
(ML)
C997
470P:411H
120P:421H
R972
4.7
R968
220
C966
47/50
R967
220
C965
100/50
CNP901
R961
33K
C948
3300/25
C942
47/16
C973
100/50
C974
0.022
F941
T500mA L 250V
C976
1000/25
R965
1K
C943
47/16
C961
0.0015
C946
0.1
(ML)
R969
10K
C970
47/50
C969
47/50
R973
270 (1/2W)
C979
0.1
(ML)
C977
0.1
(ML)
C
0
C
0
R971
4.7
R
2.2:
4
3.3:
4
C967
100/50
C963
1/50
C964
1/50
C947
0.1
(ML)
Q941
2SD2012 Y
C945
0.022
(ML)
IC941
KIA7812P
VOLTAGE REGULATOR
C975
1000/25
IC942
KIA7805P
VOLTAGE REGULATOR
R962
33K
C944
0.1
(ML)
C962
0.0015
IC961
LA4451:411H
LA4450:421H
POWER AMP.
C949
2200/50
R941
10K
R944
1 (1/2)
C941
0.022
C968
0.001
C972
0.001
R966
1K
8
9
5
6
7
11
10
6
7
8
9
5
4
1
2
3
4
5
6
7
3
2
1
1
2
3
4
5
6
7
123456789
1011121314
13
13
2
2
D941
1SS133
D943
1SS133
D942
1SS133
+12V
+12V
–VP
VF2
VF1
+5V
+12V
POWER
+5V (UCOM)
+5V SERVO
(MECHA)
MAIN_L
MAIN_R
GND
A_GND
DRIVER
AUDIO
CHASSIS
GND (D)
LUG961
(258)
M_GND
D_GND
TO MAIN PWB(1/3)
A.P.SECTION
P29 12-C
TO DISPLAY PWB
P35 8-H
TO MAIN PWB(1/3)
A.P.SECTION
P29 12-D
TO MAIN PWB(1/3)
TAPE SECTION
P29 12-G
TO MAIN PWB(1/3)
MICON SECTION
P28 3-B
TO MAIN PWB(2/3)
CD SECTION
P29 11-E
TO MAIN PWB(1/3)
MICON SECTION
P28 5-B
TO MAIN PWB(1/3)
MICON SECTION
P28 1-F
TO MAIN PWB(2/3)
CD SECTION
P31 11-E
TO MAIN PWB(1/3)
TAPE SECTION
P28 1-F
MAIN PWB-A1(3/3)
R975
270
(1/2W)
+
+
–
–
FM SIGNAL
L942
1.5µH

Related product manuals