EasyManua.ls Logo

Sharp HT-M700H - Page 49

Sharp HT-M700H
112 pages
Print Icon
To Next Page IconTo Next Page
To Next Page IconTo Next Page
To Previous Page IconTo Previous Page
To Previous Page IconTo Previous Page
Loading...
HT-M700H
6 – 20
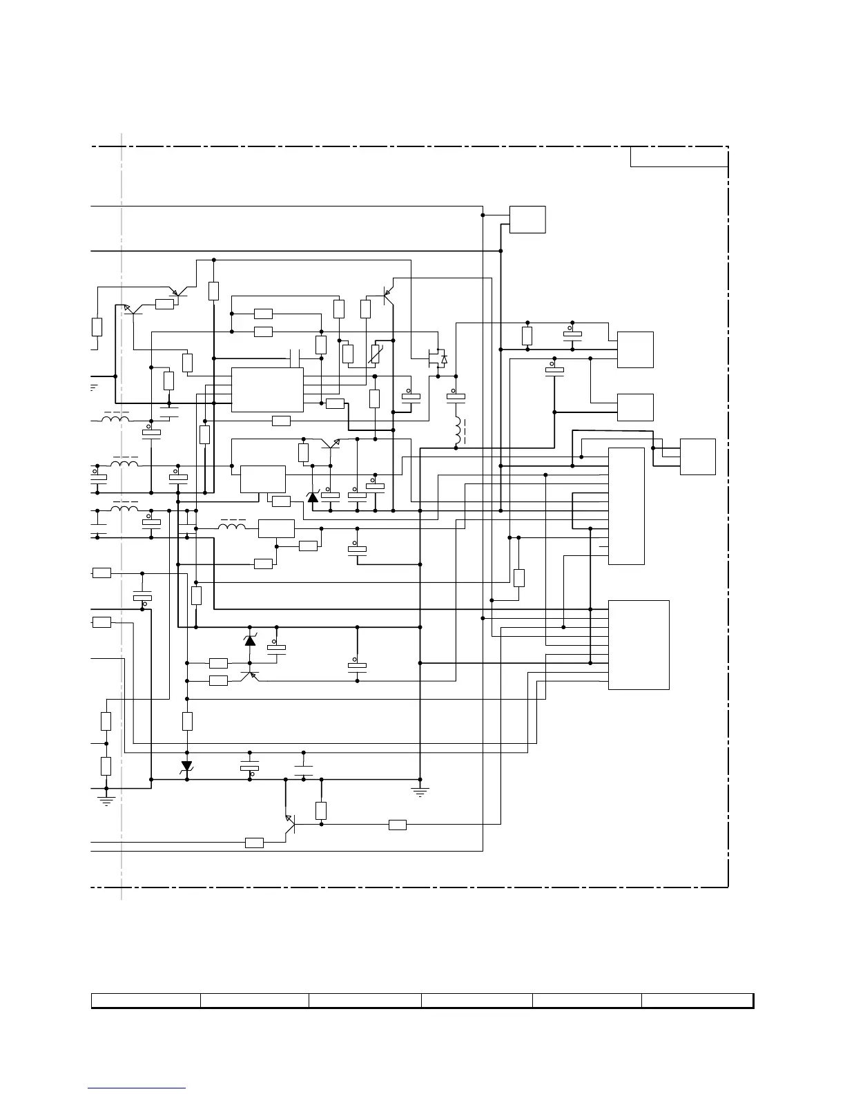
Figure 6-20 SCHEMATIC DIAGRAM (12/27)
7
8 9 10 11 12
1
2
3
JP2B
1
2
3
4
5
6
7
8
9
JP3B
1
2
3
4
5
6
7
8
9
10
11
12
JP1B
+
C
3B
7/25
+
C4B
47/16
+
C2B
1000/10
R2A
1.5K
1.5K
C5B
0
00/50
+
C6B
1000/50
L2B
6.2
µH
+
C17B
100/16
10/50
R22A
20(1/2W)
+
C8B
10/50
ZD1
05W18B
R24B
4.7K
R25B
200(1/2W)
R26B
10
R21B
5
6(1/2W)
L1B
10
µH
+
C15A
470/50
+
C11A
220/16
+
C20B
10/50
+
C12A
220/6.3
Q4B
2SA562
L5B
6.2
µH
R8B 100
In
3
Adj
1
Out
2
U1B
AZ1084
R7B
390
R6B
680
12V(R)
3.3V
+12VA
AGND
-12VA
DGND
5VD
P-CON
P-CON(L)
Q3B
2SC1815 GW
R11B
100K
R12B
56K
R13B
10K
D
S
G
Q1B
IRF640B or
CMT20N15
R27B
4.7K
5V
33V_
AGND
G
R9B
ZD2
05W12B
R15B
15K
33V
12V(R)
-12V(S)
5V
3.4V
-28V
3.3VacA
3.3VacB
-28V
DGND
3.3VacA
3.3VacB
R23B
680
+
C18B
100/16
DGND
AGND
DGND
Q2B
2SA1015
+
C16B
220/10
Q5B
2SC1815 GW
C21B
0.1
GND
3
C
4
OUT
2
IN
1
U2B
KA78L12
L3B
10
µH
10K
5.6V
Q7B
2SA1015
R28
47K
+
C13B
470/50
Out-AR14
1
Inv-In-A
2
Non-Inv-A
3
Gnd
4
Non-Inv-B
5
Inv-In-B
6
Out-B
7
Vcc
8
IC1
IC1: BUFFER AMP.
A2358 or
LM358
L6B
10
µH
I-DETEC(L)
Over current-Con
R18A
6.8K
R29B
5.1K
R9-1
0.22(3W)
0.22(3W)
R30B
10K
R31B
680
Q6B
C2001 SG
+
C24B
100/16
ZD3
05W12B
+
C25B
100/16
RADIO-SLT(H)
RADIO-SLT(H)
1
2
JP4B
MVCC
MGND
R32B
6.8K
R34B
1.6K
R33B
R14B
1.5K
C22A
0.1
R19B
2K(3W)
VR
200
R20B
120
C27B
220P/100V
C28B
220P/100V
C29B
220P/500V
+
C14B
100/16
100(1/2W)
R35B
2K(3W)
R36B
2K(3W)
1
2
JP6B
1
2
3
JP5
5.6V
GND
GND
12V
GND
POWER PWB-C
TRANSFORM
TRANSFORM

Related product manuals