EasyManua.ls Logo

Sharp R-216(G) - Control Panel Circuit

Sharp R-216(G)
36 pages
Print Icon
To Next Page IconTo Next Page
To Next Page IconTo Next Page
To Previous Page IconTo Previous Page
To Previous Page IconTo Previous Page
Loading...
R-216(G)
R-216(IN)
R-216(W)
R-216(Y)
27
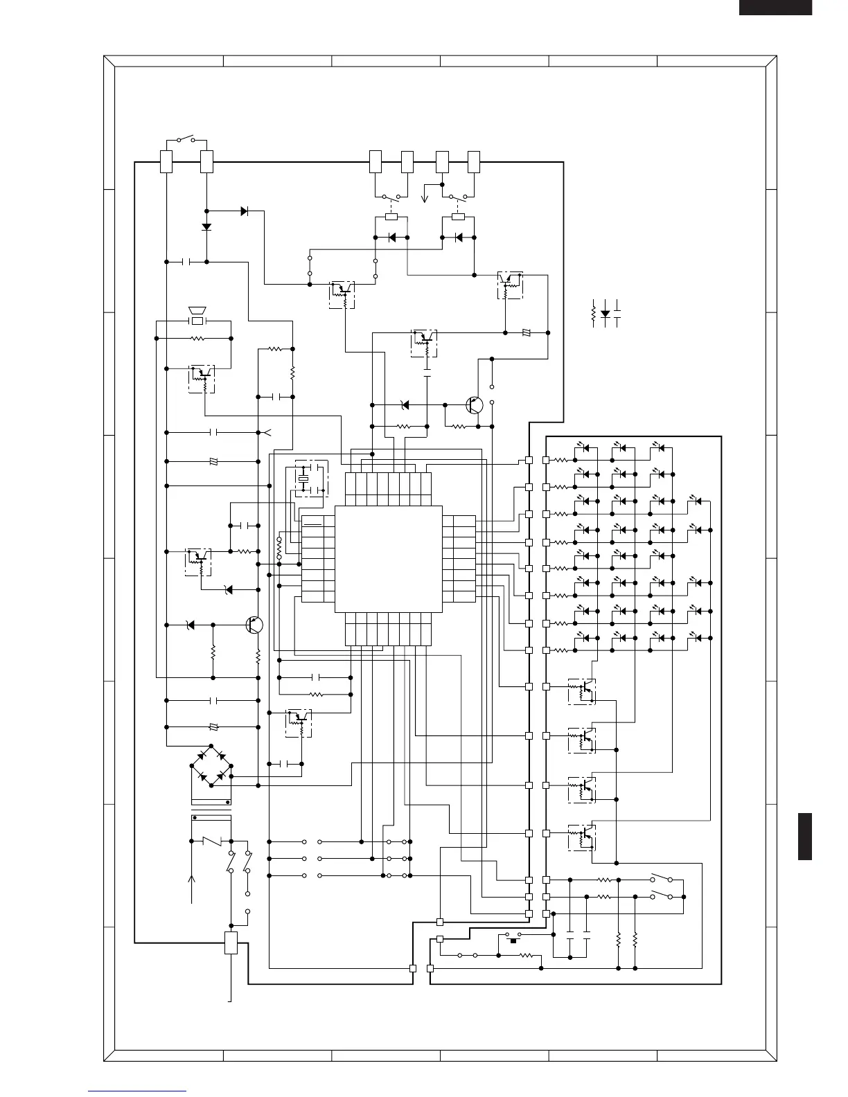
Figure S-2. Control PanelCircuit
1
A
B
C
D
E
F
G
H
A
B
C
D
E
F
G
H
23456
123456
COM
B 1
B 3
NO
+
+
+
b
d
3
1
6
4
a
(J1)
(A)
AC230-240V
50Hz
2ND.
INTERLOCK
RELAY
CONTROL
SWITCH
HIGH
VOLTAGE
TRANSFORMER
AC
OVEN LAMP
FAN MOTOR
TRUNTABLE
MOTOR
AC
T1
D1
D2
D3
D4
R2 2k 1/2w
R61 10k
R60 10k
R62 4.7k
R63 4.7k
R50 150
LD1LD9LD17LD30
LD31
LD32
LD33
LD34
LD18
LD19
LD20
LD21
LD22
LD23
LD24
LD10
LD11
LD12
LD13
LD14
LD15
LD16
LD2
LD3
LD4
LD5
LD6
LD7
LD8
R51 150
R52 150
R53 150
R54 150
R55 150
R56 150
R57 150
C60
C61
CB
SW1
A
Q2
KRA105M
Q50
KRA222M
Q51
KRA222M
Q52
KRA222M
Q53
KRA222M
Q10
KRA101M
VC
D30
NOTE
: IF NOT SPECIFIED 1/4W ± 5%
Q40
KRA101M
Q22
KRA222M
Q20
KRA101M
Q21
KRC243M
(JD)
(JB)
RY2
R1 100 2w
CF1 4MHz
1D3
2D4
3D5
4D6
IC-1
IXA157DR
5D7
6 P20
7 P21
817INT1
18AIN0
19AIN1
20AIN2
21AIN3
22P00
23P01
24P02
P22
(JF) 4.7k
R31 15k
Q1
2SB1238
D1-D4
1N4002E
VRS1
C1 1000µ/35v
(J2)(J3)
(J5)
(J7)
(JE)
(J4)
(J6)
C4 47µ/16v
C21
10µ/35v
C5 0.1µ/50v
C2 0.1µ/50v
C6
0.1µ/50v
C10
0.1µ/50v
C20
0.1µ/50v
Q24
2SB1238
ZD3
HZ12A3
ZD2 HZ4A2
ZD1 HZ6A3
R3 4.7k
R11 4.7k
R70 15k
SW2
C11
9
10
11 XOUT
12 XIN
13 V
SS
14 VDD
15 N.F
16
25P03
26P10
27P11
28P12
29P13
30D0
31D1
32D2
INT0
CNVSS
RESET
R30 4.7k
R20 4.7k
1k 1/2w
R10
R40 3.3k
SP1
C3
C30
D22
D20
10G471K
c
: IF NOT SPECIFIED 1SS270A
: IF NOT SPECIFIED 0.01µF/16V
A 5
(JC)
RY1
D21
(A)
A 3
A 1

Related product manuals