EasyManua.ls Logo

Sharp R-961 (W) - Page 40

Sharp R-961 (W)
52 pages
Print Icon
To Next Page IconTo Next Page
To Next Page IconTo Next Page
To Previous Page IconTo Previous Page
To Previous Page IconTo Previous Page
Loading...
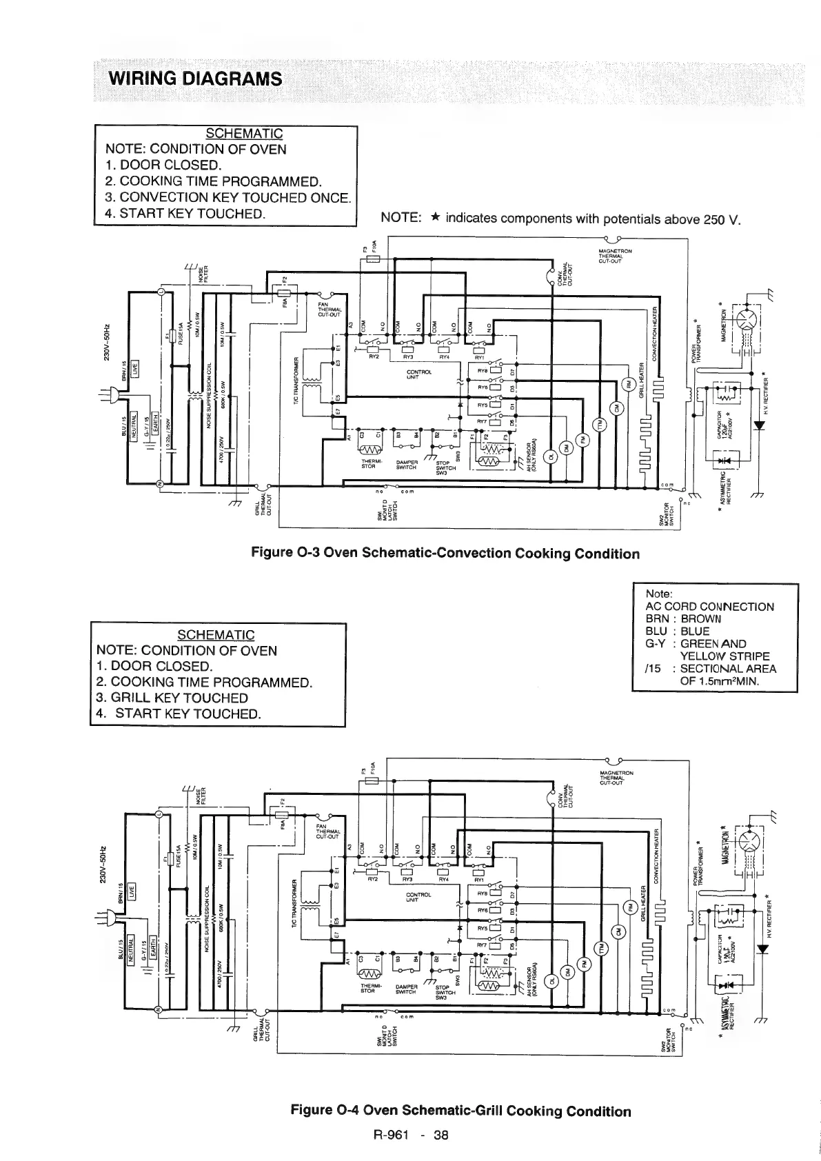
WIRING
DIAGRAMS
SCHEMATIC
NOTE:
CONDITION
OF
OVEN
.
DOOR
CLOSED.
.
COOKING
TIME
PROGRAMMED.
.
CONVECTION
KEY
TOUCHED
ONCE.
.
START
KEY
TOUCHED.
NOTE:
*
indicates
components
with
potentials
above
250
V.
MAGNETRON
THERMAL
CUT-OUT
THERMAL
CUT-OUT
10M
/
0.5W
*
CONVECTION
HEATER:
TRANSFORMER
230V~SOHzZ
POWER
GRILL
HEATER:
NOISE
SUPPRESSION
COIL
HV.
RECTIFIER
*
THERMI-
AMPER
STOR
Be
a
SWITCH
SWITCH
sw3
*
ASYMMETRIC
RECTIFIER
Figure
O-3
Oven
Schematic-Convection
Cooking
Condition
Note:
AC
CORD
CONNECTION
BRN
:
BROWN
BLU
:
BLUE
G-Y
:
GREENAND
YELLOW
STRIPE
15
:
SECTIONAL
AREA
OF
1.5mm?MIN.
SCHEMATIC
NOTE:
CONDITION
OF
OVEN
1.
DOOR
CLOSED.
2.
COOKING
TIME
PROGRAMMED.
3.
GRILL
KEY
TOUCHED
4.
START
KEY
TOUCHED.
MAGNETRON
THERMAL,
CUT-OUT
*
10M
/0.5W.
CONVECTION
HEATER:
TRANSFORMER,
POWER
TIC
TRANSFORMER
NOISE
SUPPRESSION
COIL
*
HV.
RECTIFIER,
THERMI-
DAMPER
stop
STOR
SWITCH
SWITCH
SW3
Figure
0-4
Oven
Schematic-Grill
Cooking
Condition
R-961
-
38

Related product manuals