EasyManua.ls Logo

Sices GC310 - Page 23

Default Icon
33 pages
Print Icon
To Next Page IconTo Next Page
To Next Page IconTo Next Page
To Previous Page IconTo Previous Page
To Previous Page IconTo Previous Page
Loading...
23
Use and maintenance Manual AUTOMATIC GENSET CONTROL PANEL with GC310/GC350
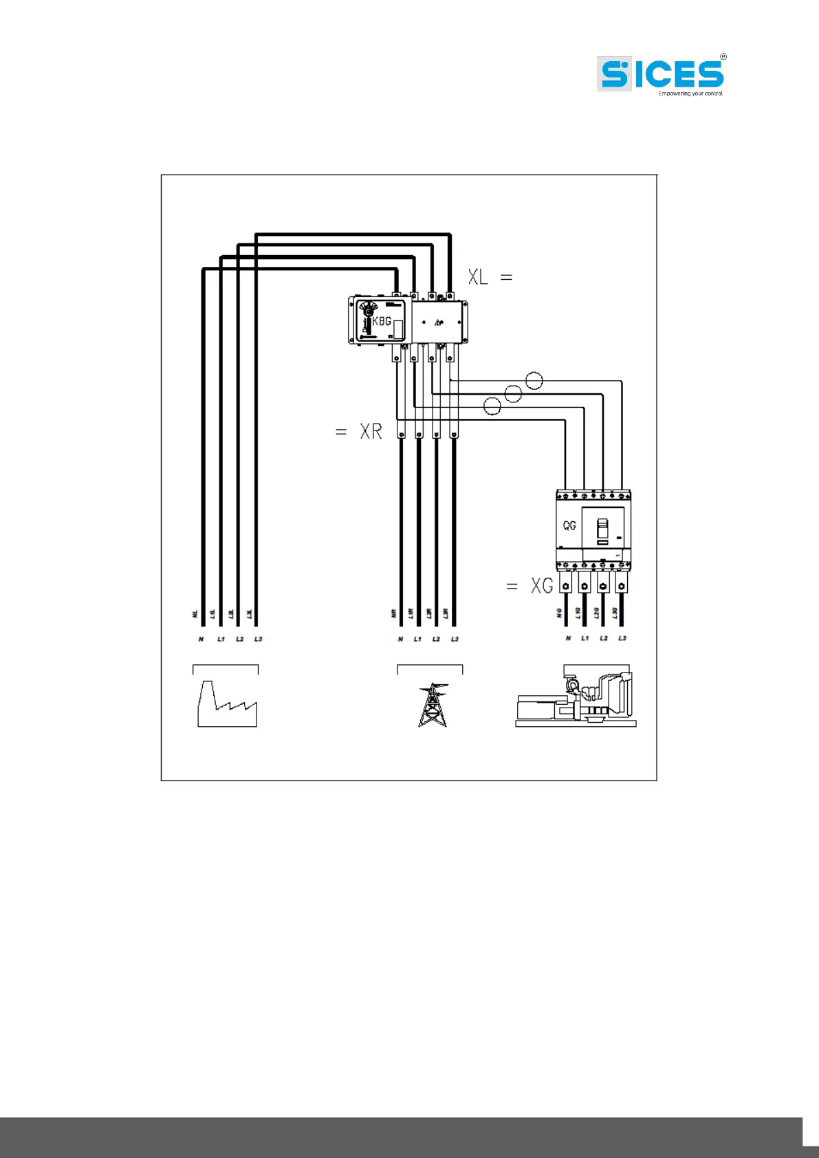
Fig.3 Connection of the power cables on the bars. KBG and QG vertically.
MAINS
LOAD
LOAD MAINS GENSET
SIZE 200÷400kVA
GENSET
LOAD LINE MAINS LINE GENSET LINE

Other manuals for Sices GC310

Related product manuals