EasyManua.ls Logo

Skyjack 4632 - Page 50

Skyjack 4632
207 pages
Print Icon
To Next Page IconTo Next Page
To Next Page IconTo Next Page
To Previous Page IconTo Previous Page
To Previous Page IconTo Previous Page
Loading...
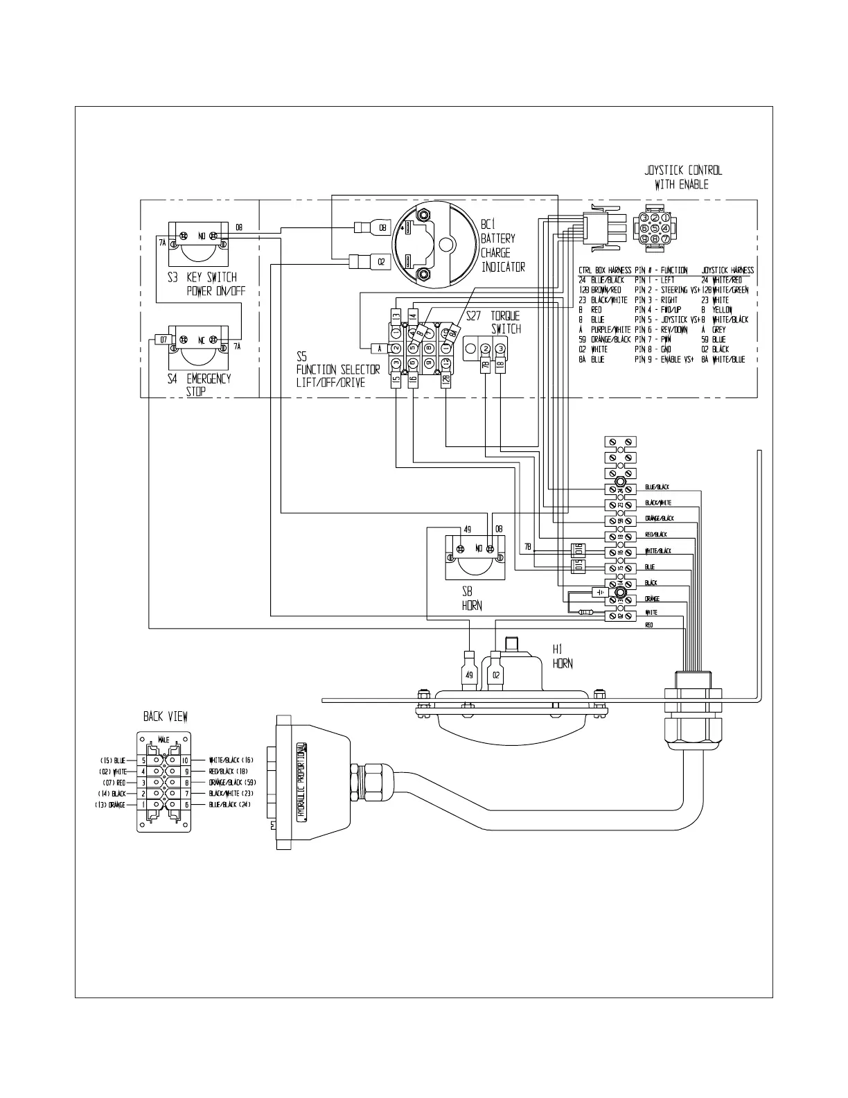
SECTION 3, Page 20 SJIII Series - The Conventionals 129919
11033AA
Figure 3.3-4. Control Box Diagram - ANSI/CSA (EE-Rated) Models Equipped With No Options

Related product manuals