EasyManua.ls Logo

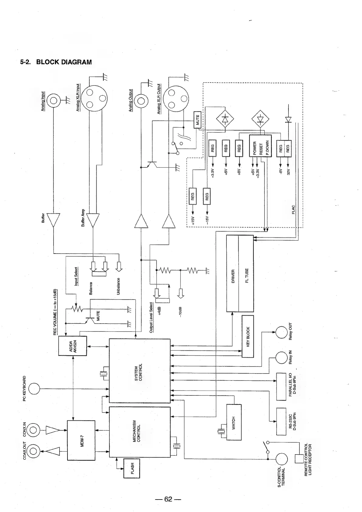
Sony MDS-E12 - 5-2. Block Diagram

Sony MDS-E12
120 pages
Print Icon
To Next Page IconTo Next Page
To Next Page IconTo Next Page
To Previous Page IconTo Previous Page
To Previous Page IconTo Previous Page
Loading...
BLOCK
DIAGRAM
5-2.
ovis
AGE
A8-
AG
et
ASt+
ASt
Ast
Sau
Agvet
|
934
|
>
ASI-
ASE+
inding
HX
Boeuy
E
Br
ee
en
we
en
ee
eee
Ano
Aejey
Ni
Aejou
Uld6
4NS-d
O/
ATIVE
Uld6
ANS-a
Ocee-Su
¥O1da04Y
LHON
TOULNOOS
SLOWEY
WNIWHSL
TOXLNOD-S
ant
MOO18
ABY
uaAluG
HOLWM
c—»
apor~
INdNG
Bopeuy
ei
duwy
Jayng
ynduy
yx
Boyeuy
(©)
Le
induy
Bojeuy
Jeyng
i
a
yaya
indyy
eouereg
(apsi+
0
=)
SWNTOA
O34
TOHLNOOD
WSINVHOSN
at
alas
[ee]
nding
TOULNOO
WALSAS
[—»
souRjequy,
vespv
vaiav
ayvOsAay
Od
Z-WOW
Hsv14
=
60-=

Other manuals for Sony MDS-E12

Related product manuals