EasyManua.ls Logo

Strobel 141-23EV - Page 36

Strobel 141-23EV
40 pages
Print Icon
To Next Page IconTo Next Page
To Next Page IconTo Next Page
To Previous Page IconTo Previous Page
To Previous Page IconTo Previous Page
Loading...
258.21.27en
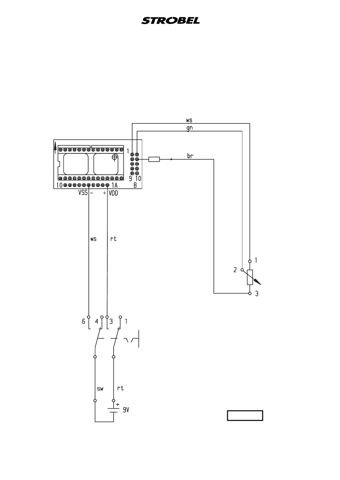
Electric connection diagram cl. 141
Digital display
30,9kΩ
Batterie
Battery
Kippschalter
Flip switch
Drehpotentiometer
Trimming potentiometer
5kΩ lin.
Steck-Adapter EA 9044
Socket adapter EA 9044
Widerstand
Resistor
R1
R2
398.0466

Related product manuals