EasyManua.ls Logo

Stulz CRS 320 CW - Page 20

Stulz CRS 320 CW
86 pages
Print Icon
To Next Page IconTo Next Page
To Next Page IconTo Next Page
To Previous Page IconTo Previous Page
To Previous Page IconTo Previous Page
Loading...
20
/04.2016/G35EN
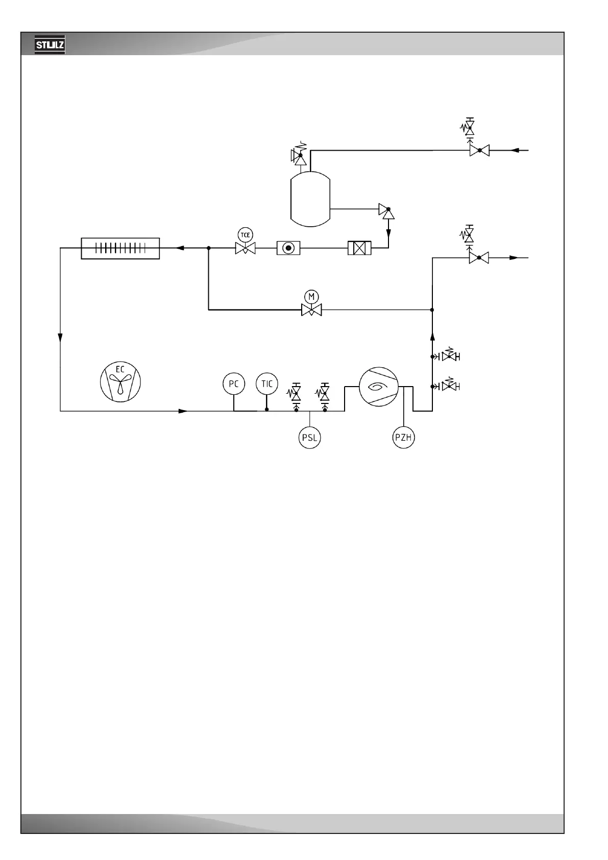
to external
condenser
Refrigerant scheme for A units
Evaporator
Liquid
receiver
Compressor
EC fan
Hotgas-Bypass

Related product manuals