EasyManua.ls Logo

Subaru RGX6500/E - Wiring Diagram (RGX6500, 7500)

Subaru RGX6500/E
41 pages
Print Icon
To Next Page IconTo Next Page
To Next Page IconTo Next Page
To Previous Page IconTo Previous Page
To Previous Page IconTo Previous Page
Loading...
ENGLISHFRANÇAISEESPAÑOL
-
33
-
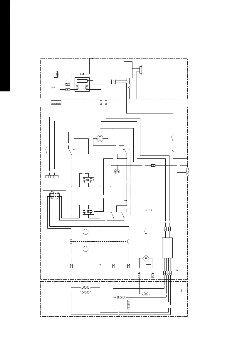
ENGINECONTROL BOXGENERATOR
Blu
Blu
LBlu
W
W
Idle solenoid
Spark plug
W
W
CON. UN
Idle control switch
AC circuit
breaker
IG COIL
CHC
EXC
Blk
W
Engine switch
Earth
(Ground)
terminal
Blk
Blk
Blk
Full power
switch
DC output
terminal
W
W
Blk
Grn
Grn
GryGry
Y
OrgOrg
Brn/W
Y
Grn
W
DC circuit
breaker (10A)
Brn
Brn
Blu
Blk
Blu
R
W
Blk
PLHr
Pilot
lamp
Hour
meter
SUB coil
Brn
LGreen
W
R
AVR UN
MAIN Coil 2
MAIN Coil 1
Field Coil
Brush
DC coil
Oil sensor
Oil sensor
control UN
REC4
30A
REC1
20A
REC1
20A
REC3
30A
RGX6500,7500 (60Hz-120/240V)
Blk : Black
Wiring color code
Blk/W : Black/White
Blu : Blue
LBlu : Light Blue
LGrn : Light Green
Brn : Brown
Brn/W : Brown/White
Grn : Green
Grn/W : Green/White
Org : Orange
Gry : Gray
R : Red
W : White
Y : Yellow
RGX7500usGU7220.indd33 2011/06/1521:49:03

Related product manuals