EasyManua.ls Logo

Subzero WOLF ICB WS Series - Wire Diagrams & Schematics; WIRING DIAGRAM

Subzero WOLF ICB WS Series
73 pages
Print Icon
To Next Page IconTo Next Page
To Next Page IconTo Next Page
To Previous Page IconTo Previous Page
To Previous Page IconTo Previous Page
Loading...
Page 72
GREEN/YELLOW 14
ORANGE W/ YELLOW 1
BLUE W/ YELLOW 2
UPPER COMPARTMENT
ORANGE W/ YELLOW 4
BLUE W/ YELLOW 3
ORANGE W/ RED 2
BLUE W/ RED 1
LIGHT TUBE
SENSOR
UPPER
EVAP
LIGHT
SWITCH
ALARM
BROWN
ORANGE/WHITE
TESTER
PINK
2 BLUE W/ BLACK
3 BLUE W/ BLACK
3 WHITE W/ RED
4 WHITE W/ BLUE
5 GRAY W/ WHITE
8 BLUE
10 PINK
12 WHITE
9 ORANGE/RED
HEATSHRINK
GRAY
BLACK
BLUE
11
12
10
8
9
6
7
5
2
3
4
1
3
6
8
7
5
4
1
2
14
13
E2
E1
E3
BOARD
WINE
CONTROL
LIGHT
TUBE
BLUE W/ WHITE 1
BLUE W/ WHITE 2
BLUE W/ RED 5
ORANGE W/ RED 6
LOWER
EVAP
SENSOR
ORANGE W/ RED
BLUE W/ RED
LOWER COMPARTMENT
SENSOR
LOWER
COMPARTMENT
LOWER FAN MOTOR
BLUE W/ WHITE
BLUE W/ WHITE
LOWER COMPARTMENT
LIGHT TUBE
WHITE
WHITE/BLACK
BLUE
GREEN
2 WHITE
1 RED
3 GREEN
GREEN/YELLOW
1 BLUE
ORANGE
UPPER FAN
MOTOR
BLUE W/ BLACK
BLUE W/ BLACK
UPPER COMPARTMENT
SENSOR
UPPER
COMPARTMENT
ORANGE
ORANGE
WHITE/BLACK
WHITE
WHITE
2 WHITE
3 GREEN
1 RED
BROWN
GREEN/YELLOW
5
10
4
11
WHITE
3
1
8
2
9
LIGHT TUBE
ORANGE
WHITE
HEATSHRINK
3 GREEN/YELLOW
1 GRAY
2 WHITE
TESTER
GRAY
WHITE
WHITE
WHITE
4 OPEN
WHITE
GRAY
WHITE
GRAY
GRAY
CONDENSER
FAN MOTOR
COMPRESSOR
1
3
5
7
2
4
6
8
1 BLACK
2 WHITE
POWER
INLET
TAN 1
WHITE 2
AWECO
REF VALVE
ORANGE/WHITE
BROWN
ORANGE
WHITE
WHITE
WHITE/BLACK
ORANGE/RED
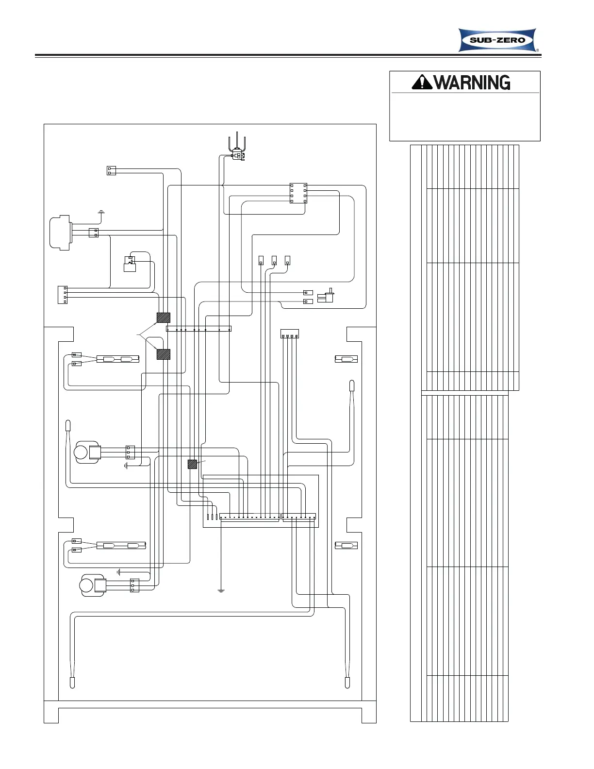
WIRING DIAGRAM
MODEL: ICBWS-30
PART NUMBER 7010060 REV. A
-This wiring information is provided for use by qualified
service personnel only.
-Disconnect appliance from electrical supply before
beginning service.
-Be sure all grounding devices are connected when
service is complete.
-Failure to observe the above warnings may result in
severe electrical shock.
CIRCUIT
E1
E2
E3
P14
J3
P12
P13
P11
P8
P10
P9
P6
P7
LIGHTS
HIGH VOLT CIRCUITS
COMPRESSOR
DESCRIPTION
POWER IN
EMPTY
GROUND
NEUTRAL
EMPTY
EMPTY
LIGHTS OVERRIDE
LOWER EVAP FAN
UPPER EVAP FAN
EMPTY
WINE STORAGE SERIES CONTROL BOARD SUMMARY/ LAYOUT
POWERS LIGHTS
POWERS COMPRESSOR
POWER INTO BOARD
FUNCTION
COOLS UPPER COMPARTMENT
COOLS LOWER COMPARTMENT
ON WHEN LIGHTS ON 100%
NEUTRAL INTO BOARD
EARTH GROUND
BROWN
BLACK
GRAY
COLOR
GREEN
WHITE
BLUE
ORANGE
PINK
EMPTY
ALARM CIRCUIT-NORMALLY CLOSED
LOW VOLTAGE CIRCUITS
ALARM CIRCUIT
ALARM CIRCUIT-OPEN
UPPER CABINET
LOWER CABINET
LOWER CABINET
THERMISTER CIRCUITS
UPPER CABINET
LOWER EVAPORATOR
LOWER EVAPORATOR
UPPER EVAPORATOR
UPPER EVAPORATOR
ALARM CIRCUIT-NORMALLY OPEN
REFRIGERANT VALVE
CIRCUIT
P3
P4
P5
J3
J2
P1
P2
P3
P4
P5
P6
P8
P7
FOR HOME ALARMS
WHT/BLUE
FOR HOME ALARMS
DESCRIPTION FUNCTION COLOR
WHT/RED
FOR HOME ALARMS
SENSES TEMPERATURE
GRAY/WHT
BLUE/WHITE
BLUE/WHITE
BLUE/BLACK
BLUE/BLACK
BLUE/RED
ORANGE/RED
ORANGE/YELL
BLUE/YELLOW
SENSES TEMPERATURE
SENSES TEMPERATURE
SENSES TEMPERATURE
SENSES TEMPERATURE
SENSES TEMPERATURE
SENSES TEMPERATURE
SENSES TEMPERATURE
P1
P2
CONTROL REF
TAN
9-2
#7013455 - Revision A - April, 2009
Wire Diagrams & Schematics
International W
International W
ine Storage
ine Storage
(ICBWS)
(ICBWS)
Series
Series

Related product manuals