EasyManua.ls Logo

Suzuki DF 50 - System Structure 2

Suzuki DF 50
405 pages
Print Icon
To Next Page IconTo Next Page
To Next Page IconTo Next Page
To Previous Page IconTo Previous Page
To Previous Page IconTo Previous Page
Loading...
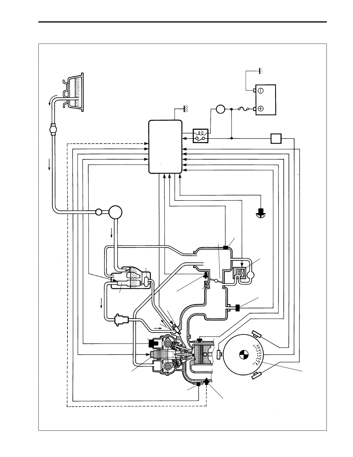
ENGINE CONTROL SYSTEM 3-2
Fuel tank
Primer bulb
Low pressure
fuel filter
Low pressure
fuel pump
Evaporation
hose
Fuel
vapor
separator
Fuel
pressure
regulator
Breather
hose
High
pressure
fuel
pump
High
pressure
fuel
filter
CMP
sensor
Delivery
gallery
Fuel injector
CTP switch
Intake
manifold
By-pass
air screw
Silencer
Throttle body
IAT sensor
Neutral
switch
IAC valve
MAP sensor
CKP
sensor
Alternator
(Battery charge coil)
Rectifier &
regulator
Battery
Ignition
switch
ECM main relay
Engine control module
CKP
sensor
CKP sensor
*O
2
sensor
Exhaust
manifold
temp.
sensor
Ignition
coil
Cylinder
temp.
sensor
* : O
2
Sensor must be installed when performing “O
2
feedback operation” only.
SYSTEM STRUCTURE 2

Table of Contents

Other manuals for Suzuki DF 50

Related product manuals