EasyManua.ls Logo

Tait TM8200 mobiles - Circuit Description

Tait TM8200 mobiles
620 pages
To Next Page IconTo Next Page
To Next Page IconTo Next Page
To Previous Page IconTo Previous Page
To Previous Page IconTo Previous Page
Loading...
TM8100/TM8200 Service Manual TMAA10-01 Desktop Microphone 591
© Tait Electronics Limited November 2007
.
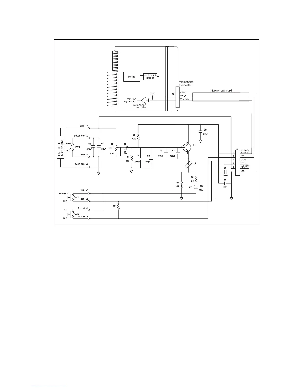
32.5 Circuit Description
The desktop microphone uses a dynamic microphone capsule and contains
a pre-amplifier (Q1) to boost the microphone level to that required by the
radio. Power for the pre-amplifier is provided by the electret microphone
bias circuit within the radio. R5 is used to adjust the gain.
PTT and hookswitch signals are combined onto one line and fed to the
control head PTT input of the radio.
Figure 32.2 Desktop microphone to radio interface

Table of Contents

Related product manuals