EasyManua.ls Logo

Technics SU-3 - Page 8

Technics SU-3
15 pages
Print Icon
To Next Page IconTo Next Page
To Next Page IconTo Next Page
To Previous Page IconTo Previous Page
To Previous Page IconTo Previous Page
Loading...
VR3OI-|
(Volume)
VR302
(Balance)
VR30I-
2
(Volume)
_SU-3
SU-3
|
i
Tone
control
Oon
C)
treble
|
0
off
2
bass
IC30l
SVIK4121—
2ML
2CH.
power
amplifier
arate
tet
at
S2
(Super
bass)
|
|
|
~P
Speaker
terminal
(L
ch.)
detection
circuit
OO
xa
MG?
H
Headphones
jack
Current
stabilizer
OOO
OOOO
SOO
IOOO!
O
detection
circuit
3
Speaker
terminal
(Rch.)
5
ecorerenenon
yep
revececocerees.
evosesene:
ROHR
RCRO
IR
0.
CORIO!
aan
RIMM
MMMM
MMR!
ann
MMI?
Tone
control
treble
bass
IC40I
AN7072
Muting
&
Speaker
protection
Posistor
(130
C)
AC
Line
Pye
(50/60Hz)
|
ne
te
cal
Power
ON/OFF
det.
SOOO
a
TORII
REN
6,
IRI
IIR
I
ICICI
IID
Hi
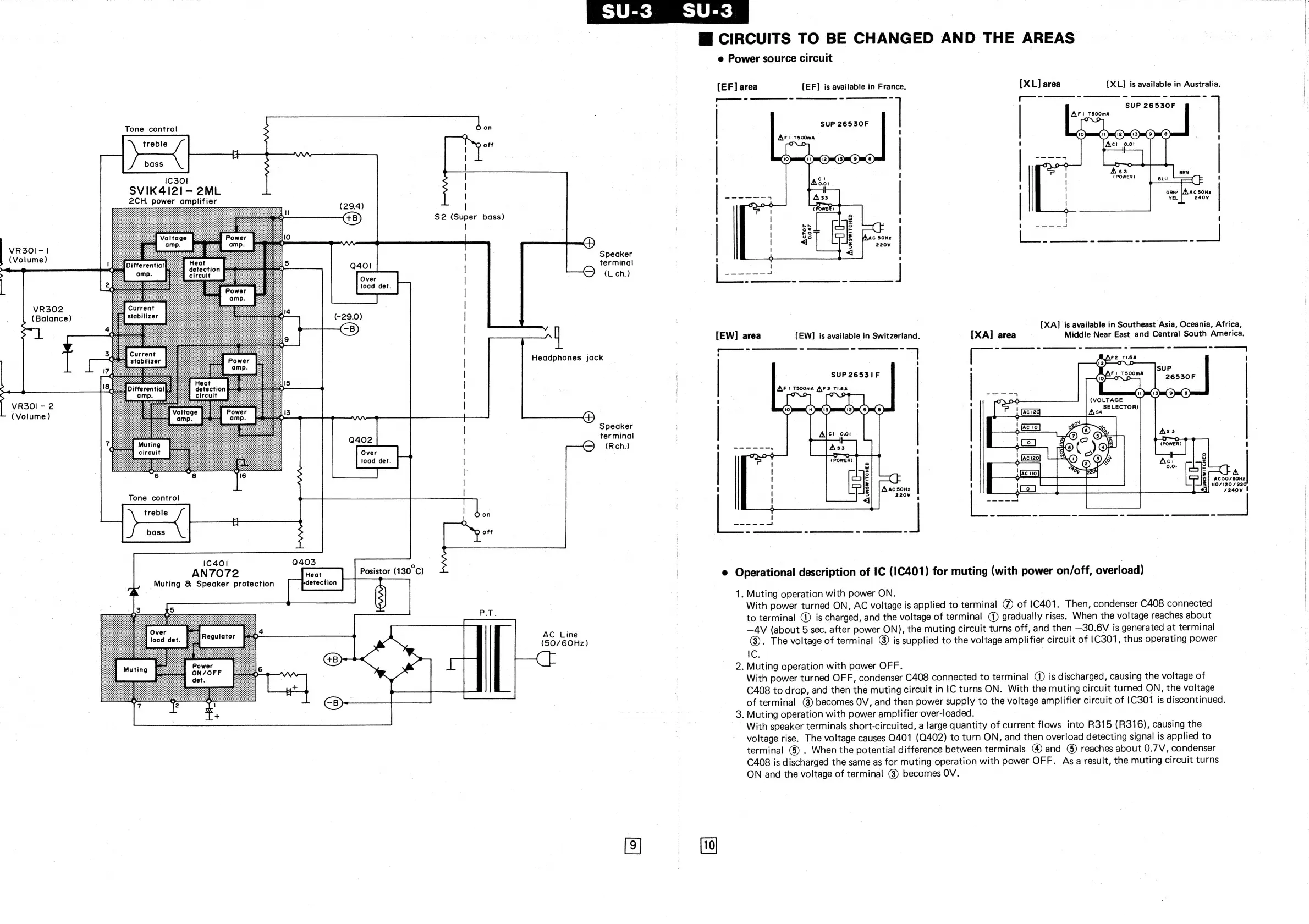
CIRCUITS
TO
BE
CHANGED
AND
THE
AREAS
|
e
Power
source
circuit
|
[EF]
area
[EF]
is
available
in
France.
[XL]
area
[XL]
is
available
in
Australia.
=
—_-—_—_—_-
SS
SUP
26530F
AFI
T500mA
“SUP
26530F
AF
i
T500mA
e
e
[NAC
50Hz
220Vv
sees
a
ey
oer
[XA]
is
available
in
Southeast
Asia,
Oceania,
Africa,
[EW]
area
[EW]
is
available
in
Switzerland.
[XA]
area
|
Middle
Near
East
and
Central
South
America.
A
Ac
50/60Hz
NO/120/
220,
7240V
®
Operational
description
of
IC
(I1C401)
for
muting
(with
power
on/off,
overload)
|
1.
Muting
operation
with
power
ON.
With
power
turned
ON,
AC
voltage
is
applied
to
terminal
@)
of
1C401.
Then,
condenser
C408
connected
to
terminal
@
is
charged,
and
the
voltage
of
terminal
()
gradually
rises.
When
the
voltage
reaches
about
—AV
(about
5
sec.
after
power
ON),
the
muting
circuit
turns
off,
and
then
—30.6V
is
generated
at
terminal
@).
The
voltage
of
terminal
@
is
supplied
to
the
voltage
amplifier
circuit
of
|C301,
thus
operating
power
IC;
2.
Muting
operation
with
power
OFF.
With
power
turned
OFF,
condenser
C408
connected
to
terminal
(1)
is
discharged,
causing
the
voltage
of
C408
to
drop,
and
then
the
muting
circuit
in
IC
turns
ON.
With
the
muting
circuit
turned
ON,
the
voltage
of
terminal
@)
becomes
OV,
and
then
power
supply
to
the
voltage
amplifier
circuit
of
1C301
is
discontinued.
3.
Muting
operation
with
power
amplifier
over-loaded.
|
|
With
speaker
terminals
short-circuited,
a
large
quantity
of
current
flows
into
R315
(R316),
causing
the
voltage
rise.
The
voltage
causes
0401
(0402)
to
turn
ON,
and
then
overload
detecting
signal
is
applied
to
terminal
G)
.
When
the
potential
difference
between
terminals
@)
and
©
reaches
about
0.7V,
condenser
C408
is
discharged
the
same
as
for
muting
operation
with
power
OFF.
Asa
result,
the
muting
circuit
turns
ON
and
the
voltage
of
terminal
()
becomes
OV.

Related product manuals