EasyManua.ls Logo

Technics SU-V300M2 - Page 38

Technics SU-V300M2
38 pages
Print Icon
To Previous Page IconTo Previous Page
To Previous Page IconTo Previous Page
Loading...
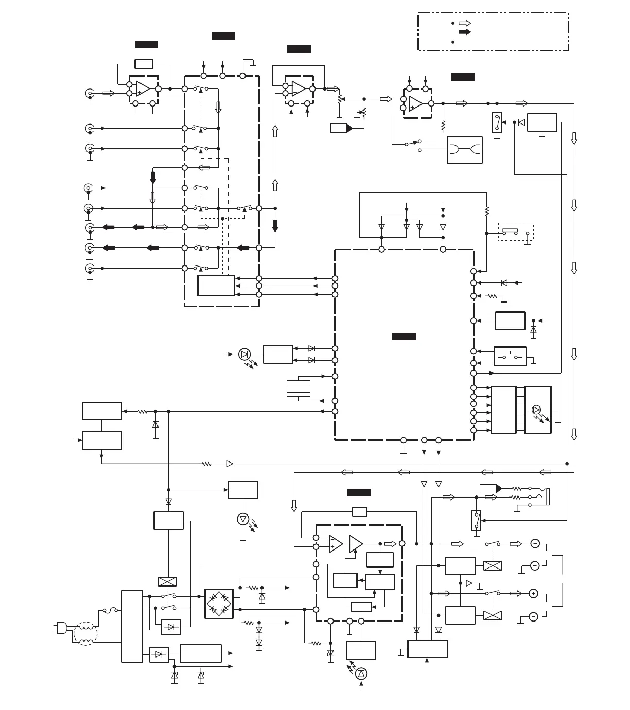
X1
Rch
AN6558F
IC451
PHONO EQ AMP
NJU7312AL
IC401
INPUT SELECTOR
M5218AP
IC402
BUFFER AMP
UPC4570C
IC471
TONE AMP
M37470M2536S
IC801
MICRO COMPUTER
Rch
-B
+B
-B +B1
-B +B1
-B +B1
+B2
RIAA
PHONO
TUNER
CD
2
(6)
1
(7)
3
(5)
4
8
2
(27)
3
(26)
4
(25)
X2
X3
5
(24)
28114
2
(6)
3
(5)
48
VR501-1
(VOLUME)
VR502
(BALANCE)
1
(7)
3
(5)
2
(6)
1
(7)
48
S401
(TONE)
defeat
on
Q505
(Q506)
Q815
20
P31/INT
Q803
13 17
VREF
Vcc
8
(21)
23
24
25
13
15
16
P40
P41
P00
AUX
TAPE2
PLAY(IN)
TAPE1
REC(OUT)
TAPE2
REC(OUT)
TAPE1
PLAY(IN)
6
(23)
7
(22)
9
(20)
10
(19)
11
(18)
X4
X5
X6
X7
X8
MODE
SELECTOR
D818,819
Q813,814
28
29
14
15
XOUT
XIN
P03
P04
S801~806,
808,809
Q804~809 D809~814
LED
DRIVE
18
11
12
32
3
4
5
6
7
RESET
P21/IN1
P20/IN0
P07
P15/S OUT
P14/S IN
P13/T1
P12/T0
P11
P10
8
HEADPHONES
27 26
P02
P01
treble
bass
NF
MUT-
ING
BIAS
SHORT
DET.
POWER
ON/OFF
Drive Power
10
(14)
11(13)
4
(1)
Q601
RL601 A
SPEAKERS
B
Q602
RL602
6
2
RSN3502C
IC601
POWER AMP
[ L ch ]
12
(17)
+B2
Vss
16
D807D806 D803
+B3
D821
+B2
X801
(4MHz)
P17/SRDY
1
POWER
TRANSFORMER
+B2
+B3
+B1
-B
D705
D701~704
Q751
RL751
D751,752
T1
D707,708
D710
D712
D706
8
3
9,12 7
Q812,816
+B2
D817
(OPERATION)
Q603~606
+B2
Q702
MUTING
CONT.
RESET
21
P32/CNTR0
S807
(POWER)
LED
DRIVE
Q507
(Q508)
(MUTING)
(MUTING)
RELAY
DRIVE
RELAY
DRIVE
PROTECT/
OVER LOAD
REGULATOR
RELAY
DRIVE
SWITCHING
(STANDBY)
Q818
SWITCHING
(STANDBY)
D826
D825
Q817
+B2
LED
DRIVE
D802D801
AC IN
F1
L1
LED
DRIVE
Q810
D816
(STANDBY)
D820
P30/INT0 +B3
19
D804
D808
D824
D823
D754
D756
D604
D608
D607D606
NOTES : PHONO SIGNAL LINE
: REC OUT SIGNAL LINE
( ) indicates pin No. Right channel.

Other manuals for Technics SU-V300M2

Related product manuals