EasyManua.ls Logo

TECNA 7900-7902P - Page 30

Default Icon
Print Icon
To Next Page IconTo Next Page
To Next Page IconTo Next Page
To Previous Page IconTo Previous Page
To Previous Page IconTo Previous Page
Loading...
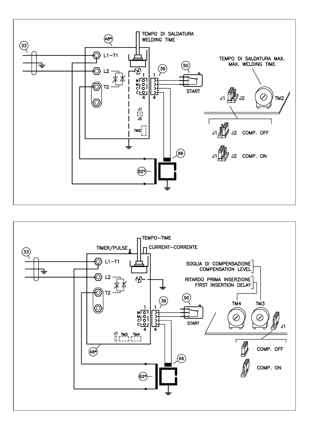
Fig. 7 Art./Item 7900 - Schema elettrico - Wiring diagram - Schéma électrique - Schaltplan - Esquema eléctrico
Fig. 8 Art./Item 7902 - Schema elettrico - Wiring diagram - Schéma électrique - Schaltplan - Esquema eléctrico
"РУТЕКТОР" - сертифицированный дистрибьютор TECNA S.p.A. на территории РФ. rutector.ru info@rutector.ru 8 800 100 00 69

Related product manuals