EasyManua.ls Logo

Teka RBF 78720 - Wiring Diagrams; Wiring Diagram RBF 78630;74620

Teka RBF 78720
14 pages
Print Icon
To Next Page IconTo Next Page
To Next Page IconTo Next Page
To Previous Page IconTo Previous Page
To Previous Page IconTo Previous Page
Loading...
Service Manual
RBF 78720/78630/74620
Service Manual: MSFR19010 EN - 8 -
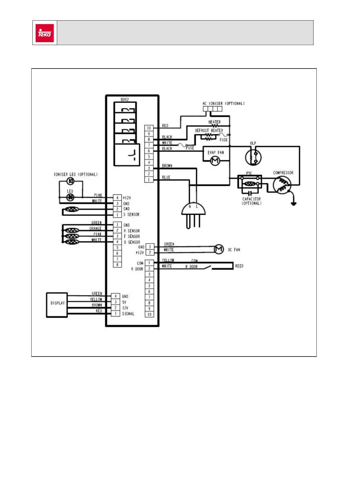
7. Wiring diagram RBF 78630/74620

Related product manuals