EasyManua.ls Logo

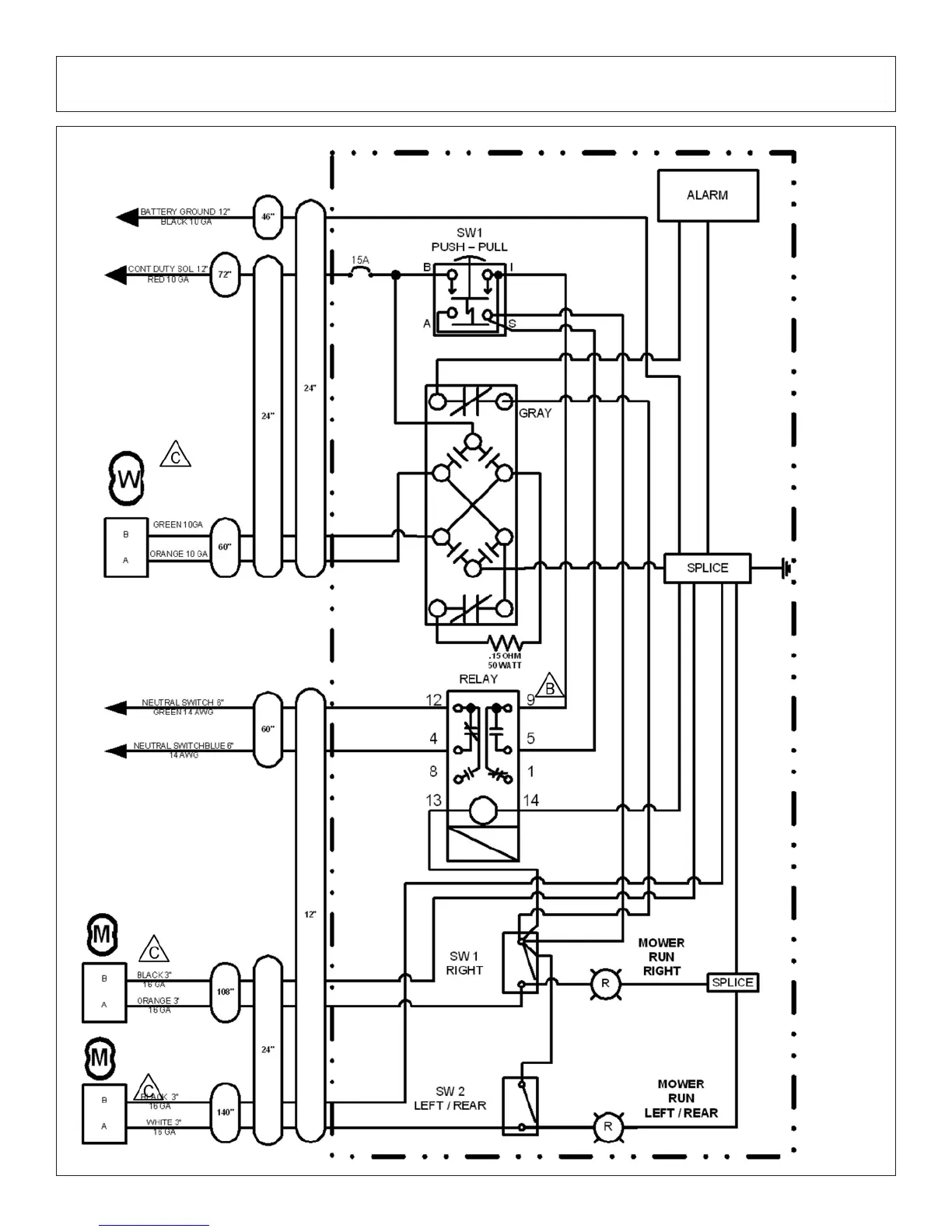
Tiger JD 5520 - Switchbox Schematic

Tiger JD 5520
222 pages
Print Icon
To Next Page IconTo Next Page
To Next Page IconTo Next Page
To Previous Page IconTo Previous Page
To Previous Page IconTo Previous Page
Loading...
Triple Gang Flail Common Section 6 - 96
SWITCHBOX SCHEMATIC

Related product manuals