EasyManua.ls Logo

Toa BA-260 - Channel Broadcast; Operation; Installation Precautions

Toa BA-260
12 pages
Print Icon
To Next Page IconTo Next Page
To Next Page IconTo Next Page
To Previous Page IconTo Previous Page
To Previous Page IconTo Previous Page
Loading...
9
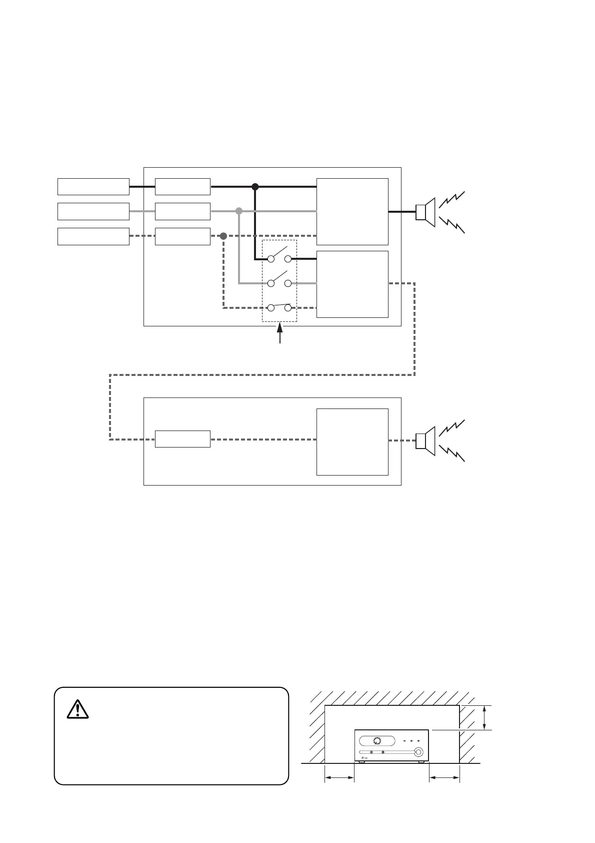
8. 2-CHANNEL BROADCAST
Each individual input of the optional BG-220 (20 W) and BG-235 (35 W) can be output to the MOH output.
2-channel broadcast can be performed by connecting the MOH output to the unit’s LINE input.
(Example)
When MIC/LINE 1, LINE 2, and LINE 3 input signals are output to the Zone 1, and LINE 3 input signals to the
Zone 2.
Sound source A
Sound source B
Sound source C
MIC/LINE 1 SPEAKER OUT
MOH OUT
LINE 2
LINE 3
(BG-220 or BG-235)
MOH output assignment
(ZONE 1)
Sound source A
Sound source B
Sound source C
LINE IN
SPEAKER OUT
(BA-235 or BA-260)
(ZONE 2)
Sound source C
9. OPERATION
After completing all connections, turn on the power switch, and check to confirm that the power indicator
lights.
Note
When the heat sink temperature exceeds 105 °C (221 °F), the protection circuit begins to operate to
disconnect the output from the circuit. The disconnected output is automatically restored as soon as the
temperature returns to the normal operating range.
10. INSTALLATION PRECAUTIONS
Keep the amplifier over 10 cm (3.94") away from
objects that may obstruct air flow to prevent the
unit's internal temperature rise.
CAUTION
Over 10 cm (3.94")
Over 10 cm (3.94")
Over 10 cm
(3.94")

Other manuals for Toa BA-260

Related product manuals