EasyManua.ls Logo

Toro 150-D - H132 (Intl)

Toro 150-D
188 pages
Print Icon
To Next Page IconTo Next Page
To Next Page IconTo Next Page
To Previous Page IconTo Previous Page
To Previous Page IconTo Previous Page
Loading...
2006 1332-H Int’l)
2007 H132 (Int’l)
Demystification Guide 9 - 3
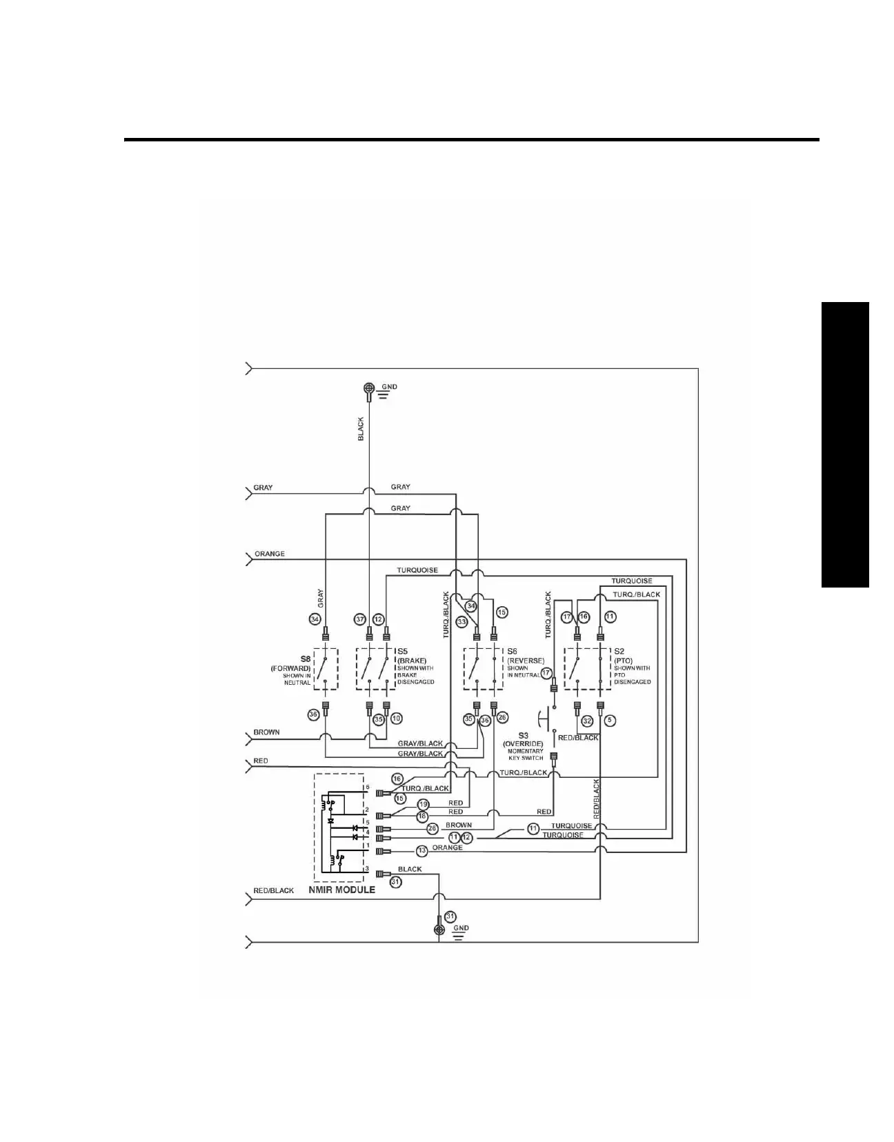
Wiring Diagram
Wiring Diagram

Table of Contents

Related product manuals