EasyManua.ls Logo

Toro 77404 - Schematics; Electrical Diagram and Wire Color Codes

Toro 77404
56 pages
Print Icon
To Next Page IconTo Next Page
To Next Page IconTo Next Page
To Previous Page IconTo Previous Page
To Previous Page IconTo Previous Page
Loading...
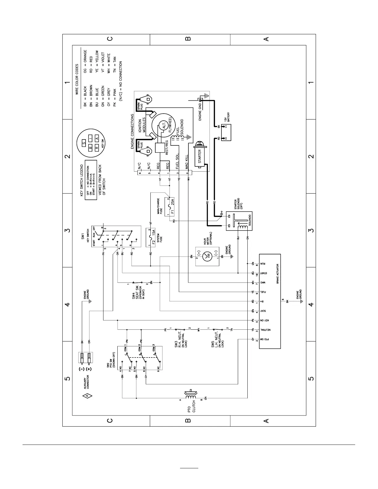
Schematics
g307974
Electrical Diagram—139-2356 (Rev . A)
52

Table of Contents

Related product manuals