EasyManua.ls Logo

Trane DFOA - Maintenance; Frequency of Lubrication; Dampers; Air Filters

Trane DFOA
58 pages
Print Icon
To Next Page IconTo Next Page
To Next Page IconTo Next Page
To Previous Page IconTo Previous Page
To Previous Page IconTo Previous Page
Loading...
54 Direct-Fired Indoor and Outdoor Units • MUA-SVP01A-EN
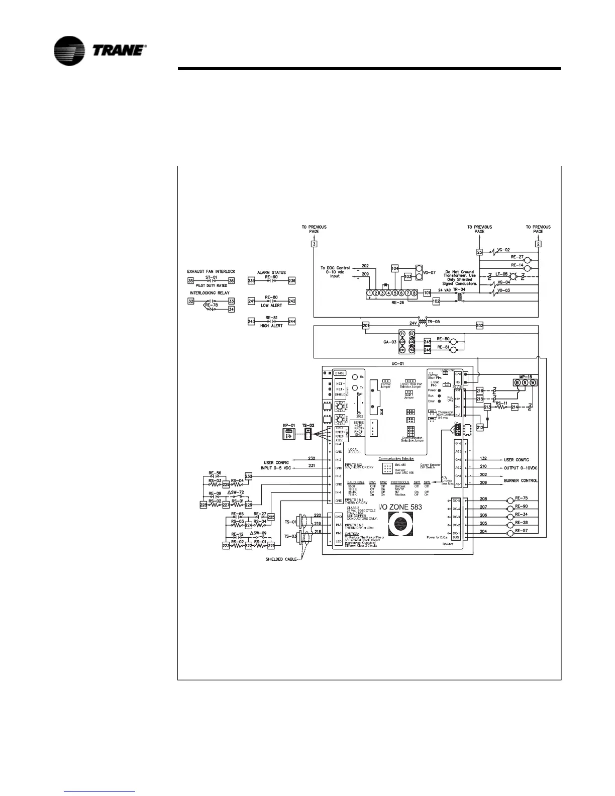
Typical Wiring Schematic
Figure 9. Non-recirculating with evap DFOA and DFIA model diagram

Other manuals for Trane DFOA

Related product manuals