EasyManua.ls Logo

Trane NTXMPH24A132AA - 7 REFRIGERANT SYSTEM DIAGRAM

Trane NTXMPH24A132AA
106 pages
Print Icon
To Next Page IconTo Next Page
To Next Page IconTo Next Page
To Previous Page IconTo Previous Page
To Previous Page IconTo Previous Page
Loading...
28
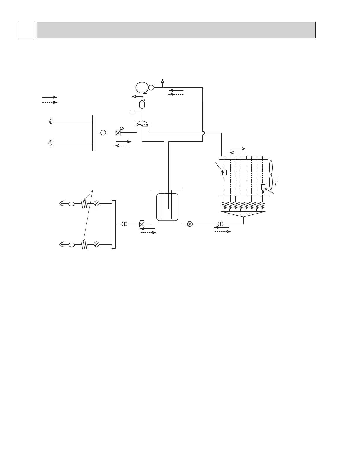
REFRIGERANT SYSTEM DIAGRAM
7
Unit: inch (mm)
NTXMMX20A122AA
Stop valve with
service port
Stop valve
Strainer
#100
Power
receiver
LEV A
LEV B
Muffler
Compressor
Defrost
thermistor
RT61
Distributor
Sub
Muffler
LEV R
Indoor unit
B
Indoor unit
A
Indoor unit
A
Indoor unit
B
Capillary tube
O.D.0.14 × I.D.0.09 ×19.68
(ø3.6 × ø2.4 × 500)
Discharge
temperature
thermistor RT62
Strainer
#100
Strainer
#100
R.V. coil
OFF
ON
Refrigerant flow in cooling
Refrigerant flow in heating
Ambient
temperature
thermistor
RT65
Outdoor heat
exchanger
temperature
thermistor
RT68
FAN-OUT
HEX-OUT
Service
port
Service
port
Strainer
#100
4-way
valve
High pressure switch
Capillary tube
O.D.0.16 x I.D.0.11 x 3.94
(ø4.0 x ø2.8 x 100)
ø 3/8 (ø9.52)
ø 3/8 (ø9.52)
Union
ø 1/4 (ø6.35)
ø 1/4 (ø6.35)
Union
OBHT702

Related product manuals