EasyManua.ls Logo

Trane R-22

Trane R-22
28 pages
To Next Page IconTo Next Page
To Next Page IconTo Next Page
To Previous Page IconTo Previous Page
To Previous Page IconTo Previous Page
Loading...
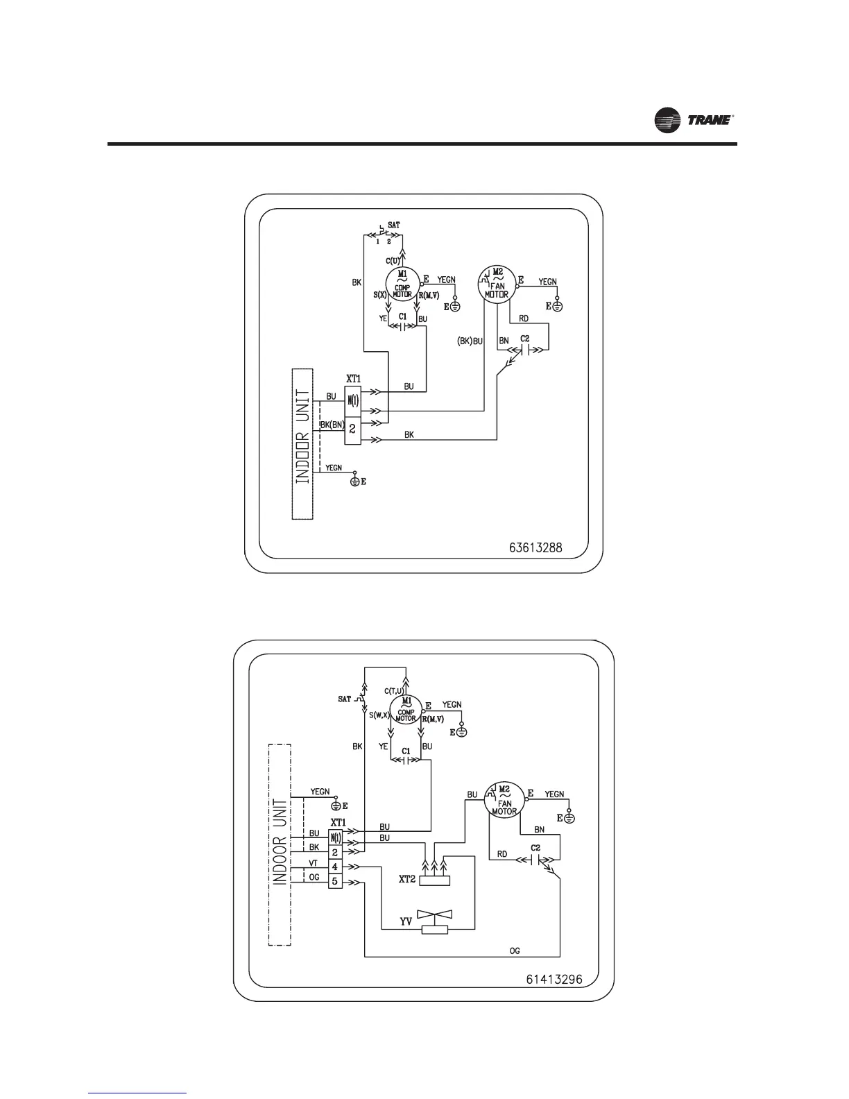
)LJXUH122TTK0509G1 2TTK0512G9 2TTK0518G1 Cooling only outdoor units)
)LJXUH132TWK0509G1 2TWK0518G1 2TWK0512GB Heat pump outdoor units)
MS-SVN21A-EN
22

Other manuals for Trane R-22

Related product manuals