EasyManua.ls Logo

Trane R-22

Trane R-22
28 pages
To Next Page IconTo Next Page
To Next Page IconTo Next Page
To Previous Page IconTo Previous Page
To Previous Page IconTo Previous Page
Loading...
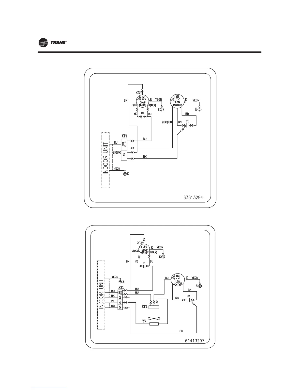
)LJXUH152TWK0512G1 Heat pump outdoor unit)
)LJXUH142TTK0512G1 2TTK0509GB 2TTK0512GB (Cooling only outdoor unit)
MS-SVN21A-EN
23

Other manuals for Trane R-22

Related product manuals