EasyManua.ls Logo

Unigas G400A - How to read the burner “Performance curve”; Checking the proper gas train size

Default Icon
128 pages
Print Icon
To Next Page IconTo Next Page
To Next Page IconTo Next Page
To Previous Page IconTo Previous Page
To Previous Page IconTo Previous Page
Loading...
PART I: SPECIFICATIONS
9
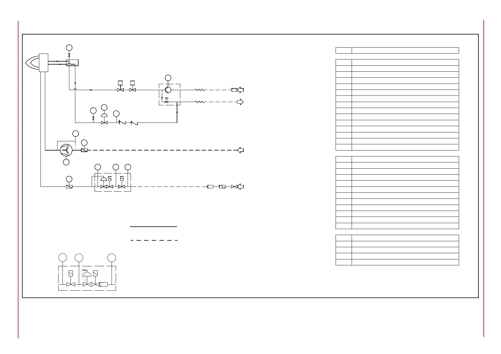
3I2MG-21 v0 Hydraulic diagram
PSPSH PSL
M
PS
M
M
S
PS
PI
PI
12
3
6
50
4
20
52
53
18
16
12
15
19
19
10
54
VGD
44
47
41
4042
45 43
46
M
51
M
48
13
14
S
6.1
16.1
MB-DLE
PS
PSH
PSL
24
25 23
26
According to the gas train size and the burner type, MB-DLE
safety valves are supplied. In this case, the item 42 is inte-
grated in the valves. See the following drawing.
Note: The following POS are optional: 19, 20, 40, 41, 46
LEGEND
POS
OIL TRAIN
1
Filter
2
Flexible hose
3
Pump and pressure governor
4
Electrical motor
6
Solenoid valve
6.1
Solenoid valve
10
Oil distributor
12
Pressure gauge
13
Pressure governor
15
Pressure switch
16
One-way valve
16.1
One-way valve
18
Flexible hose
19
Manual valve
20
Pressure gauge
MAIN GAS TRAIN
23
Pressure switch - PGMIN
24
Safety valve with built in gas governor
25
Proving system pressure switch - PGCP
26
Pressure switch - PGMAX
40
Manual valve
41
Bellows unit
42
Filter
44
Safety valve with built in gas governor
45
Proving system pressure switch - PGMIN - LT
46
Pressure switch - PGMAX
47
Butterfly valve
51
Actuator
COMBUSTION AIR TRAIN
50
Air damper
51
Actuator
52
Pressure switch - PA
53
Draught fan with electromotor
54
Burner
oil inlet
oil outlet
gas inlet
combustion air
By others
By burner constructor

Other manuals for Unigas G400A

Related product manuals