EasyManua.ls Logo

urmet domus Audio Two - PARALLEL VIDEO DOOR PHONE CONNECTION

urmet domus Audio Two
24 pages
Print Icon
To Next Page IconTo Next Page
To Next Page IconTo Next Page
To Previous Page IconTo Previous Page
To Previous Page IconTo Previous Page
Loading...
20
−−−−
sec.5
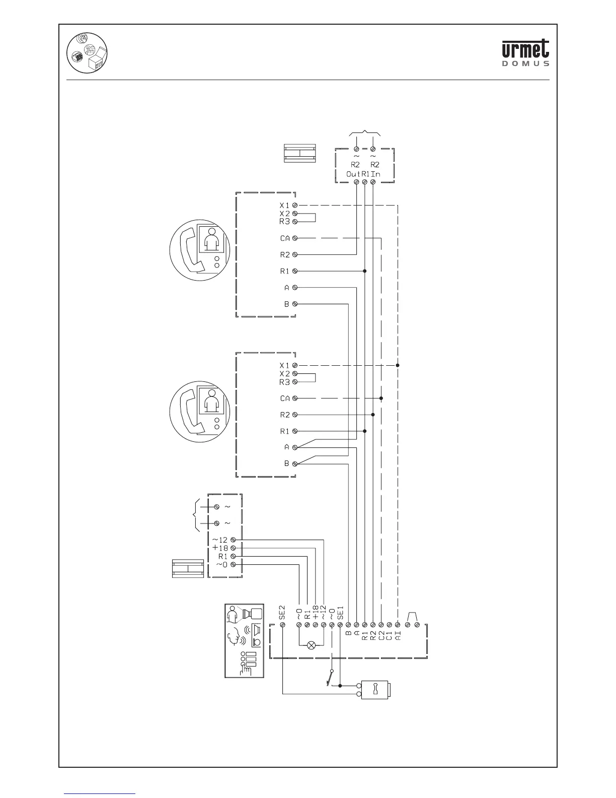
ONE-FAMILY AND TWO-FAMILY KITS
DOOR PHONE AND VIDEO DOOR PHONE SYSTEM: Product Technical Manual
V5.006 The maximum distance between devices is 50 metres.
V5.011 Connect the wire for Self-insert function. In this case make a
jumper between terminals X2 and R3.
CONNECTION OF 2 ARTICO VIDEO DOOR PHONES IN PARALLEL
SV102-2135C
(V5.011)
(V5.011)
(V5.006)
TC
1
2
4F
VIDEO DOOR PHONE
Mod.Artico
VIDEO DOOR PHONE
Mod.Artico
POWER SUPPLY
POWER SUPPLY
Ref.
789/4
MAINS~
MAINS~
Lock
release
Electric lock
12Vca/15Va
VIDEO OUTDOOR
STATION
ONE AND TWO-FAMILY VIDEO KIT Mod. 956 WITH ARTICO VIDEO DOOR PHONE

Related product manuals