EasyManua.ls Logo

urmet domus Audio Two - TWO-FAMILY KIT CONNECTION

urmet domus Audio Two
24 pages
Print Icon
To Next Page IconTo Next Page
To Next Page IconTo Next Page
To Previous Page IconTo Previous Page
To Previous Page IconTo Previous Page
Loading...
sec.5
−−−−
19
ONE-FAMILY AND TWO-FAMILY KITS
DOOR PHONE AND VIDEO DOOR PHONE SYSTEM: Product Technical Manual
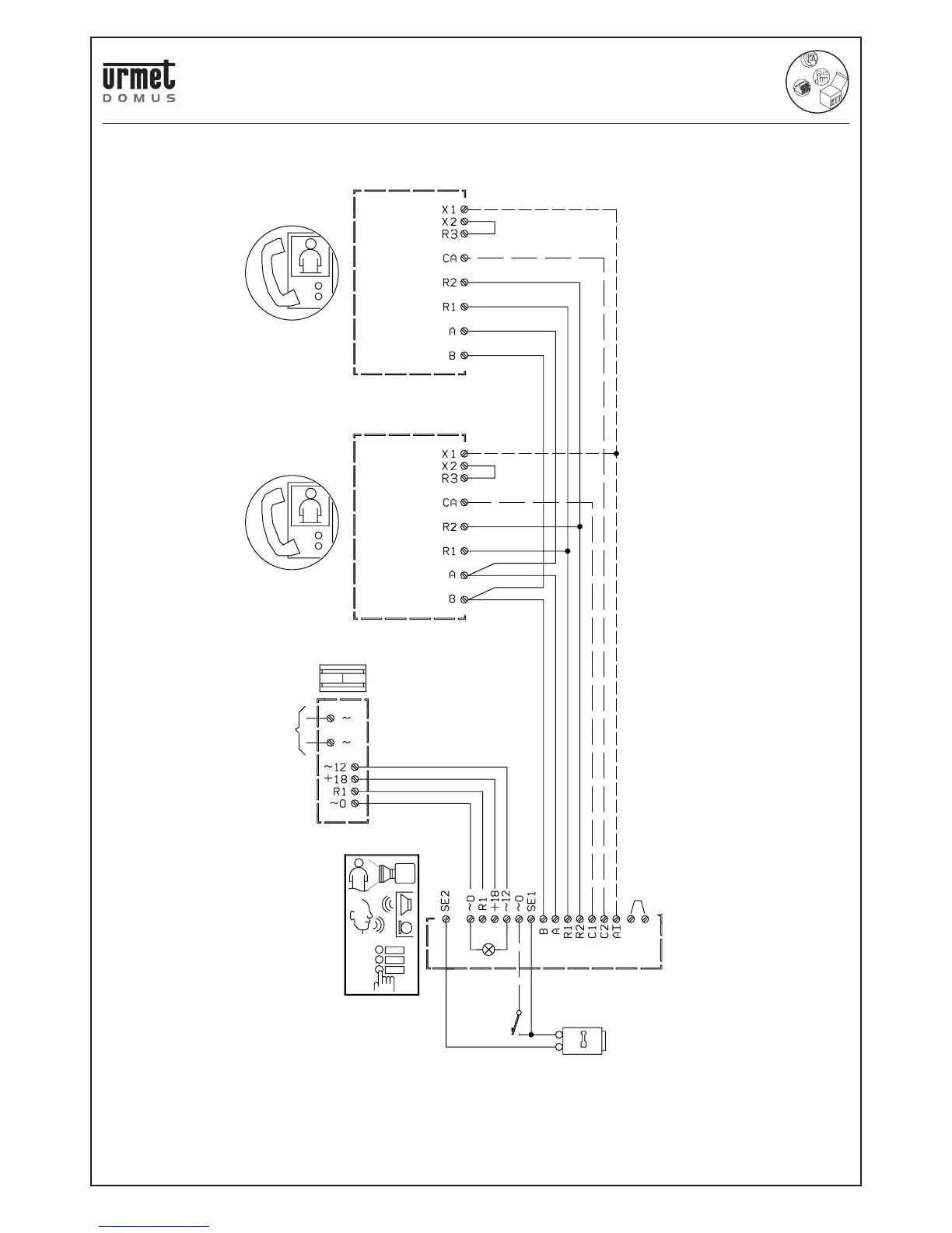
V5.006 The maximum distance between devices is 50 metres.
V5.011 Connect the wire for Self-insert function. In this case make a
jumper between terminals X2 and R3.
TWO-FAMILY KIT CONNECTION Ref. 956/32
SV102-2081B
(V5.011)
(V5.011)
(V5.006)
1
2
TC
4F
VIDEO DOOR PHONE
Mod.Artico
POWER SUPPLY
MAINS~
Lock
release
Electric lock
12Vca/15Va
VIDEO OUTDOOR
STATION
ONE AND TWO-FAMILY VIDEO KIT Mod. 956 WITH ARTICO VIDEO DOOR PHONE

Related product manuals