EasyManua.ls Logo

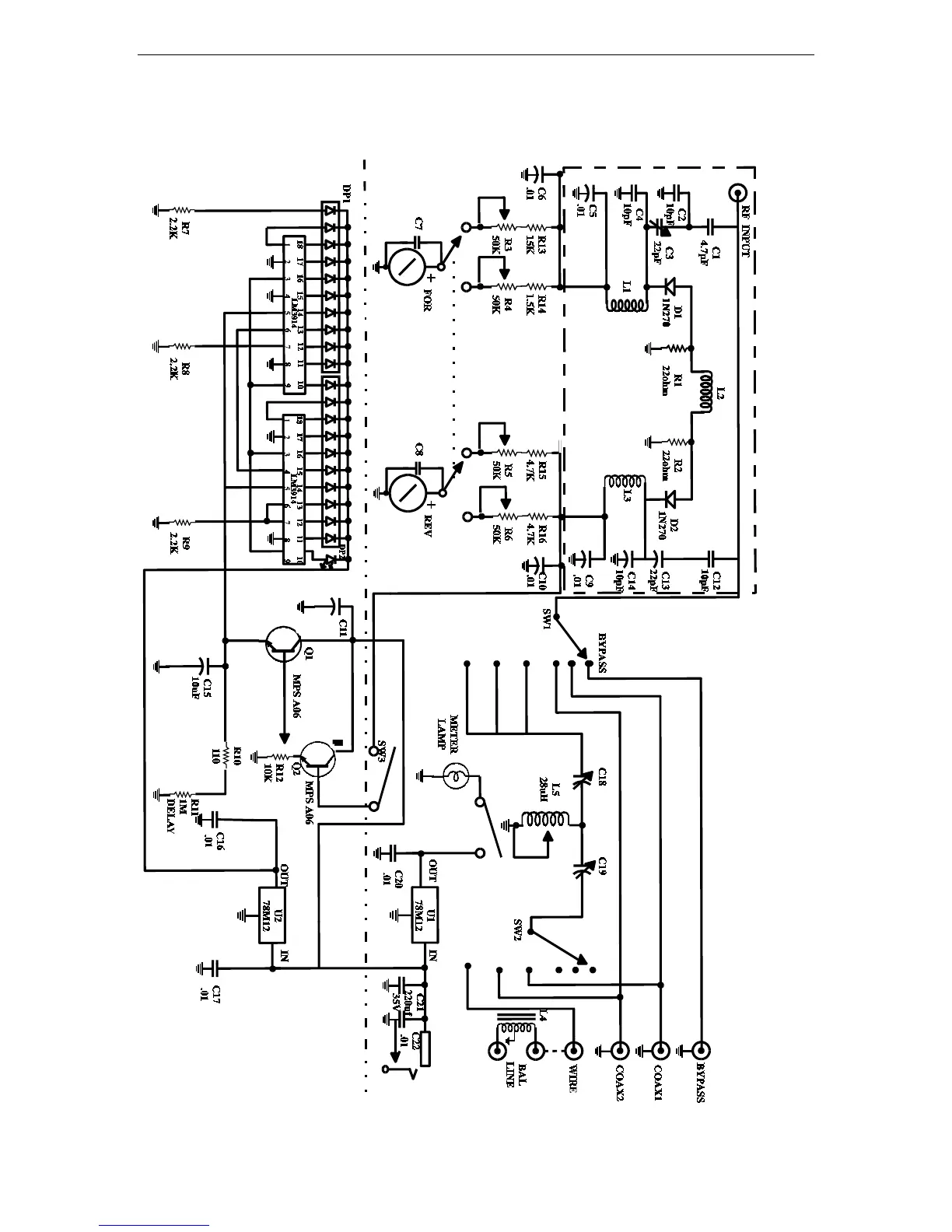
Vectronics HFT-1500 - Schematic Diagram

Vectronics HFT-1500
13 pages
Print Icon
To Previous Page IconTo Previous Page
To Previous Page IconTo Previous Page
Loading...
HFT-1500 Digital Antenna Tuner with Roller Inductor Owner's Manual
11
SCHEMATIC DIAGRAM

Related product manuals