EasyManua.ls Logo

Volvo Penta MD2030 - Wiring Diagrams

Volvo Penta MD2030
56 pages
Print Icon
To Next Page IconTo Next Page
To Next Page IconTo Next Page
To Previous Page IconTo Previous Page
To Previous Page IconTo Previous Page
Loading...
39
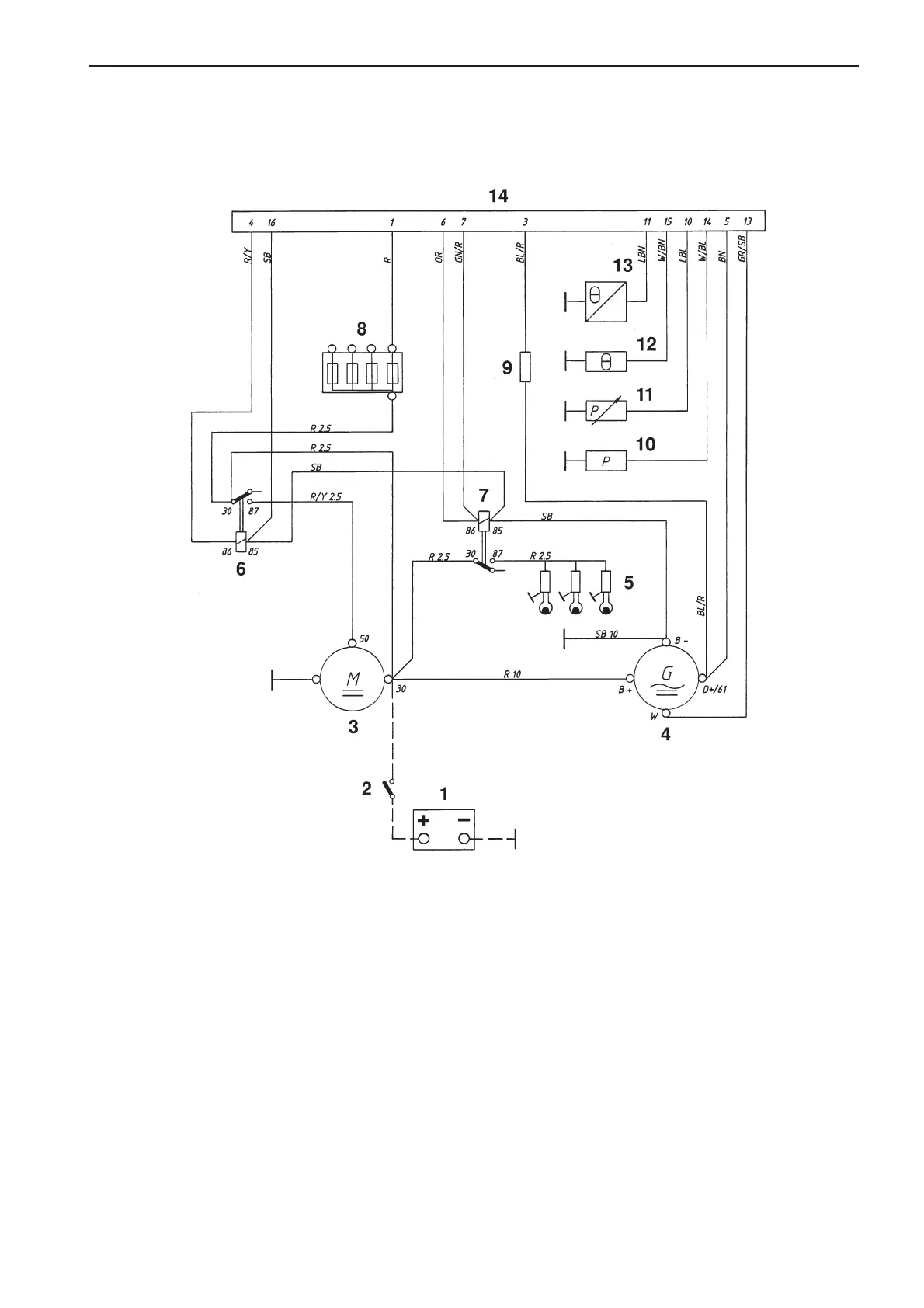
Wiring Diagrams
Engine 2010, 2020, 2030, 2040
Cable color
BL = Blue OR = Orange
LBL = Light-blue R = Red
BN = Brown SB = Black
LBN = Light-brown W = White
GN = Green Y = Yellow
GR = Gray
1. Battery
2. Main switch
3. Starter motor
4. Generator
5. Glow plugs. MD2010: x 2. Others x 3.
6. Starter relay
7. Glow plug relay
8. Fuses, max. 15A (+)
9. Excitation resistor
10. Oil pressure switch, engine
11. Oil pressure sensor
12. Coolant temperature switch
13. Engine coolant temperature sensor
14. Connector, 16-pin.
Cable areas in mm
2
are indicated after the color codes in
the wiring diagrams.
Areas not indicated = 1.0 mm
2
.
A broken line indicates a non-Volvo Penta cable.
7738231 - Downloaded from www.volvopenta.com 29/03/2009 14:51:17

Other manuals for Volvo Penta MD2030

Related product manuals