EasyManua.ls Logo

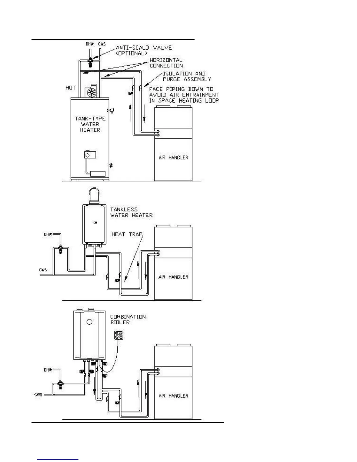
Vortex ZC24L - Typical Plumbing Connections

Vortex ZC24L
20 pages
Print Icon
To Next Page IconTo Next Page
To Next Page IconTo Next Page
To Previous Page IconTo Previous Page
To Previous Page IconTo Previous Page
Loading...
Page 4 ZC-KI6-VSS1707
TYPICAL PLUMBING CONNECTIONS