EasyManua.ls Logo

Walker MB - Page 219

Walker MB
256 pages
Print Icon
To Next Page IconTo Next Page
To Next Page IconTo Next Page
To Previous Page IconTo Previous Page
To Previous Page IconTo Previous Page
Loading...
Page: 5-7
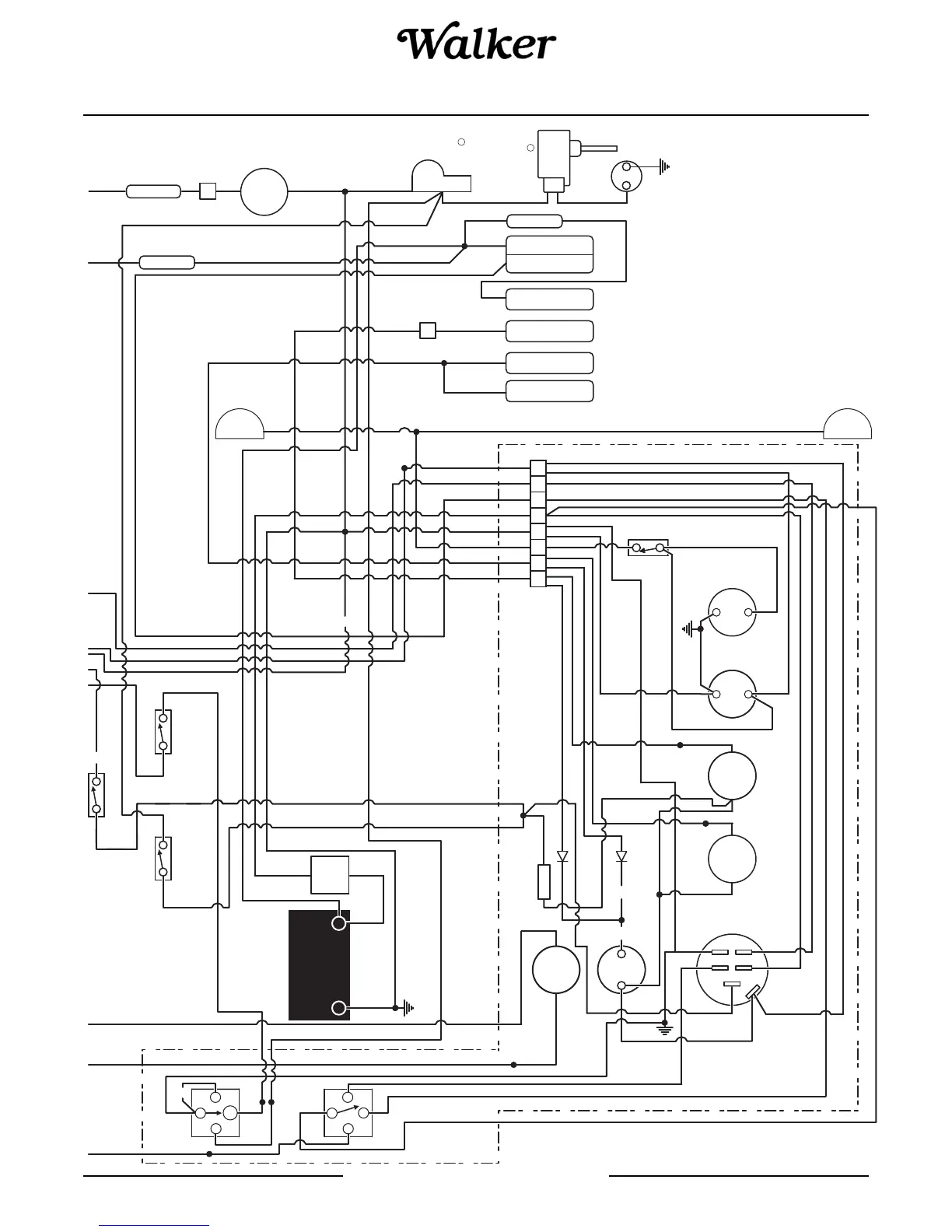
WALKER MANUFACTURING COMPANY
July 2006
SERVICE INSTRUCTIONS
OPTIONAL
LIGHT
OPTIONAL
LIGHT
RED/WHT
RED/
WHT
RED/
WHT
WHT
PUR
RED
RELAY - DRELAY - C
20 AMP FUSE
10 AMP FUSE
PUMP
FUEL
HORN
SWITCH
GRASS PAK
STARTER SOLENOID
STARTER
OIL PRESSURE SWITCH
OIL TEMP SWITCH
TEMP SWITCH
CYLINDER HEAD
BREAKER
CIRCUIT
30 AMP
LIGHT
ENGINE
CHECK
METER
HOUR
METER
VOLTAGE
HORN
WARNING
LIGHT
TEMP
HEAD
OIL / CYL
LIGHT
PRESSURE
OIL
-
+
A
S2
B
S1
MG
LIGHTS
PTO
FSC
NEUTRAL
SWITCH
INTERLOCK
PTO
SWITCH
INTERLOCK
SEAT
SWITCH
7 AMP
CIRCUIT
BREAKER
30 AMP FUSE
J17
J17
REGULATOR
BLU
BLK
RED/YEL
BLK/WHT
GRA
RED/YEL
BRN
BRN
ORG
RED
RED
YEL
YEL
BLK
PUR
PUR
RED
BRN/WHT
BLU
BLU
GRN
RED
RED
RED
ORG
GRA
BLK
BLK
BLK
BLK
REDRED
YEL
BLK
PUR
PUR
GRA
BLK
YEL
WHT
PUR
GRN
BLU
BLU
GRN
GRA
GRAGRA
BLK
RED
YEL
WHT
PUR
BLK
ORG
ORG
BLK
RED
-
+
BLK
BLK
PUR PUR
GRN
PUR
GRN
BLU
BLK
BLK
BLK
RED
GRN
BLU
RED
WHT
PUR
PUR
PUR
YEL
BLK
BLK
PUR
BLU
RED/YEL
RED/YEL
BLU
BLK
PUR
GRN
PUR
BLK
PUR
PUR
POWERFIL
MOTOR
R
30
85
86
87A
30
85
86
87
+
-
+
-
BATTERY
_
+
R

Table of Contents

Related product manuals