EasyManua.ls Logo

Watermill BP65S - Hot Water Cylinder Connections; Avoid Jointing Compounds

Watermill BP65S
10 pages
Print Icon
To Next Page IconTo Next Page
To Next Page IconTo Next Page
To Previous Page IconTo Previous Page
To Previous Page IconTo Previous Page
Loading...
Negative Head
If the water level of the cold water storage cistern is below the level of the shower outlet,
this is called a negative head system. To enable the pump to operate it must be a Negative
Head pump from the Watermill Automatic Negative Head range.
Note. If the pump is positioned above the outlet from the hot water cylinder; ensure the
pipework to the pump from the cylinder has a downward loop. This will help prevent air locks.
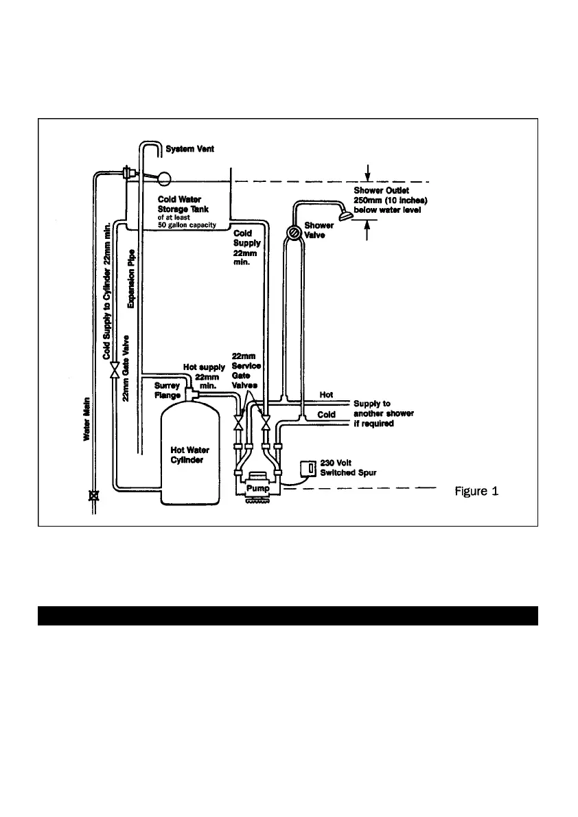
4. HOT WATER CYLINDER CONNECTIONS
DO NOT USE ANY JOINTING COMPOUNDS
The use of a Surrey Flange (see Fig 1) is recommended to ensure a free flowing supply of
“air free” hot water.
The hot water feed may be taken directly from the top of the hot water cylinder – but
entrapped air may cause problems.
22mm Copper pipe must be used to ensure an adequate flow to the pump. Where high
flows are expected 28mm is recommended.
3

Related product manuals