EasyManua.ls Logo

Westerbeke W-46 - Page 105

Westerbeke W-46
114 pages
Print Icon
To Next Page IconTo Next Page
To Next Page IconTo Next Page
To Previous Page IconTo Previous Page
To Previous Page IconTo Previous Page
Loading...
ct
i
,2
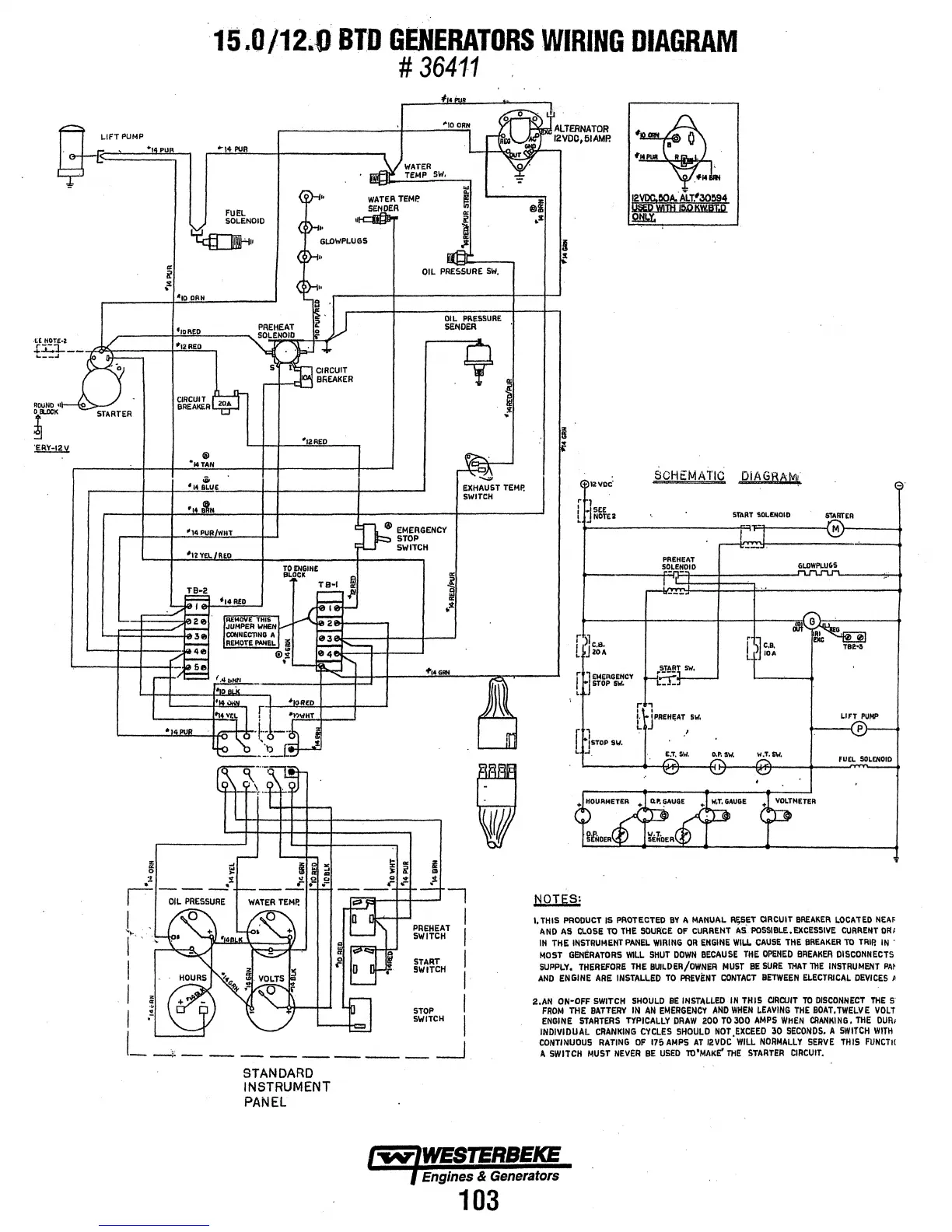
15.0/12.0
BTD
GENERATORS
WIRING
DIAGRAM
#
364·11
"'"14
PUR
FUEL
V,
SOLENOID
~··
41
10
OAH
ftoRtD
PREHEAT
SOLENOID
<~··
'"'IO
ORN
-,
J
WATER
·
mifl¥
TEMP
SW,
WATER
TEMP.
d~ER
~+ALTERNATOR
~~ZVOO,fiiAMP.
y
GLOWPLUGS
<~··
<~··
,.JJ
OIL
PRESSURE
SW.
OIL
PRESSURE
SENDER
~~
~141'1111
B '
....
~~A.ALr."30!l94
WITH
I!),Q
KW8T.D
Q&,Y.
t12:RED
·1=>-
.J.
S~CIRCUIT
BREAKER
ti.i'
v
L--"--n~
.u.
~
CIRCUIT~~
BREAI<ER
ROUND
1
~
STA-RTER
~aooK
I
r
I
I
I
®
•14TAN
4
14
:.u£
'14
~'iN
-14
PURIWHT
•12
YEL
RoD
! _
_;;_
111
12RED
li!l
EMERGENCY
STOP
SWITCH
~-
~~
EXHAUST
TEMP,
SWITCH
I
I
I
START
I
SWITCH
I
STOP
SWITCH
I
I
______
_j
STANDARD
INSTRUMENT
PANEL
lzvoc'
r
0
jSEE
l
~
NOTE2
r
>1
I
1
c.a.
c.
~lOA
rl
1
EMERGENCY
STOP
SW.
L
f
lsToP
sw.
L
-1
SCHEMATIC
DIAGRAM•
,
'
PREHEAT
S'l_LE!!OIO
JPREH£AT
51/,
.'
START
"!OL!:NOIO
r
~c.a.
l
~J
IDA
FUEL
SOLENOID
1,
THIS
PRODUCT
IS
PROTECTeD
BY
II
MANUAL
R~SET
CIRCUIT
BREAKER
LOCATED
NEAF
ANI>
AS
CI.OSE
TO
THE
SOURCE
OF
CURRENT
AS
POSSIBLE.EXCESSIVE
CURREIIT
DFII
IN
THE
IIISTRUMENT
PANEL
WIRING
OR
ENGINE
WIU.
CAUSE
THE
BREAKER
TO
TRIP.
IN
.
MOST
GENERATORS
WILL
SHUT
DOWN
BECAUSE
THE
OPENED
BREAKER
DISCONNECTS
SUPPLY,
THEREFORE
THE
BUILDER/OWNER
MUST
BE
SURE
THAT
THE
INSTRUMENT
PM
AND
ENGINE
ARE
INSTALLED
TO
PREVENT
CONTACT
BETWEEN
ELECTRICAL
DEVICES
P
2.AN
ON·OFF
SWITCH
SHOULD
BE
INSTALLED
IN
THIS
CIRCUIT
TO
DISCONNECT
THE
FROM
THE
BATTERY
IN
All
EMERGENCY
AND
WHEN
LEAVING
THE
BOAT.
TWELVE
VOLT
ENGINE
STARTERS
TYPICALLY
DRAW
ZOO
TO
300
AMPS
WHEN
CRANKING.
THE
DUR1
INDIVIDUAL
CRANKING
CYCL£S
SHOULD
NOT
,EXCEED
30
SECONDS.
A
SWITCH
WITH
CONTINUOUS
RATING
OF
176
AMPS
AT
12VDC
WILL
NORMALLY
SERVE
THIS
FUNCTH
A
SWITCH
MUST
NEVER
BE
USED
lO'MAKE'
THE
STARTER
CIRCUIT.
Engines
&
Generators
103

Related product manuals