EasyManua.ls Logo

Yanmar YM155 - Fuel System; Engine Lubricating System

Yanmar YM155
159 pages
Print Icon
To Next Page IconTo Next Page
To Next Page IconTo Next Page
To Previous Page IconTo Previous Page
To Previous Page IconTo Previous Page
Loading...
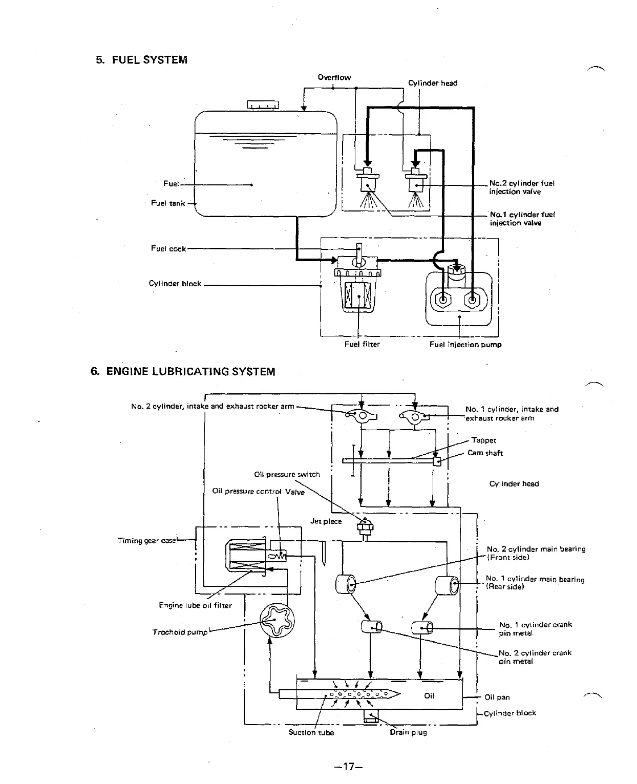
5.
FUEL SYSTEM
6.
ENGINE LUBRICATING SYSTEM
I
No.
2
cylinder, ontake and exhaust rocker arm
I
No.
1
cylinder. intake and
exhaust rocker arm
Cylinder head
Timing gear
case
No.
2
cylinder main bearing
NO.
1
cylinder main bearing
No.
1
cylindercrank
Trochoid
pump
No.
2
cylinder crank
Oil Oil pan
R
Cylinder block
.
Suction
tube
Drain
plug
-17-

Table of Contents

Related product manuals