EasyManua.ls Logo

A.O. Smith 52 - Wiring Diagrams

A.O. Smith 52
52 pages
Print Icon
To Next Page IconTo Next Page
To Next Page IconTo Next Page
To Previous Page IconTo Previous Page
To Previous Page IconTo Previous Page
Loading...
16
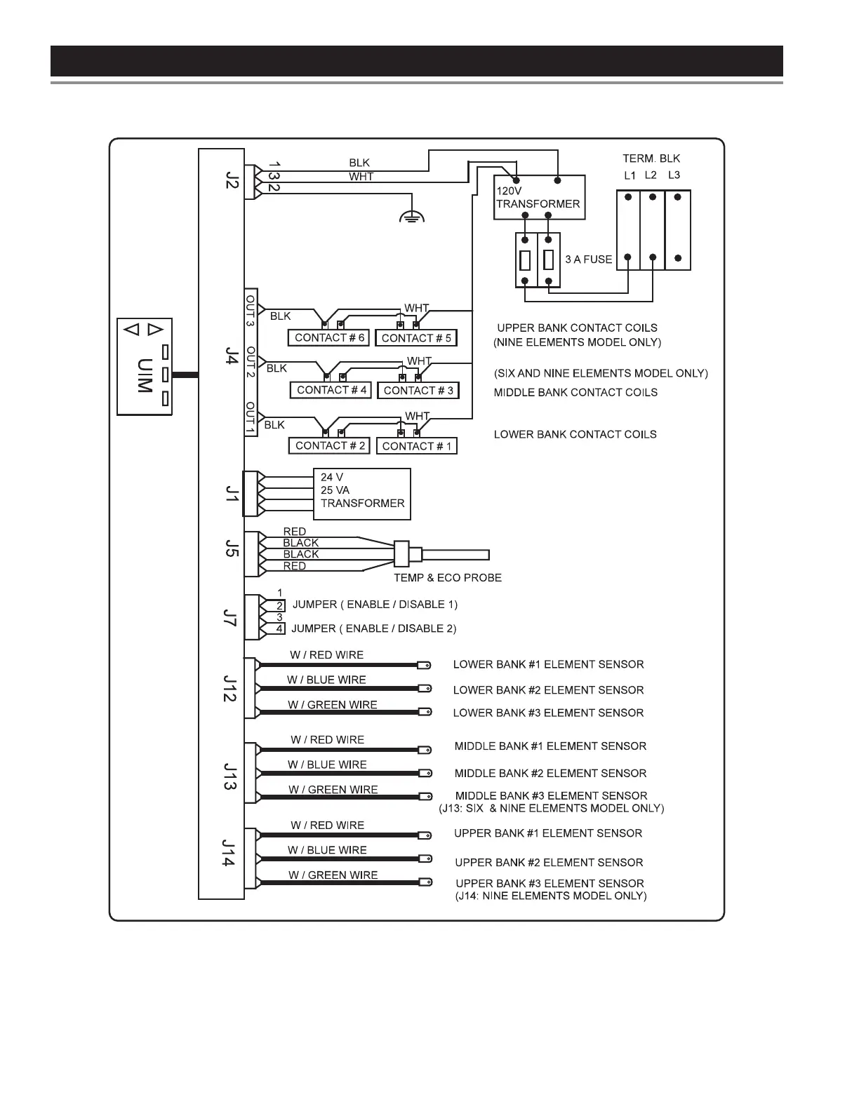
Figure 5. CCB Control Circuit Diagram - Electronic Control Models
WIRING DIAGRAMS
Printed on 2/8/2018 9:05 AM CT

Table of Contents

Related product manuals