EasyManua.ls Logo

ABB 2Line - Page 252

ABB 2Line
282 pages
Print Icon
To Next Page IconTo Next Page
To Next Page IconTo Next Page
To Previous Page IconTo Previous Page
To Previous Page IconTo Previous Page
Loading...
250 | ABB












  

 


  

 



  

  

  

  






Reference values are provided only to enable the checking of equipment and are reliable. Do not use the terminals of the equipment
to feed additional devices without first consulting the manufacturer.


Operating temperature 
 





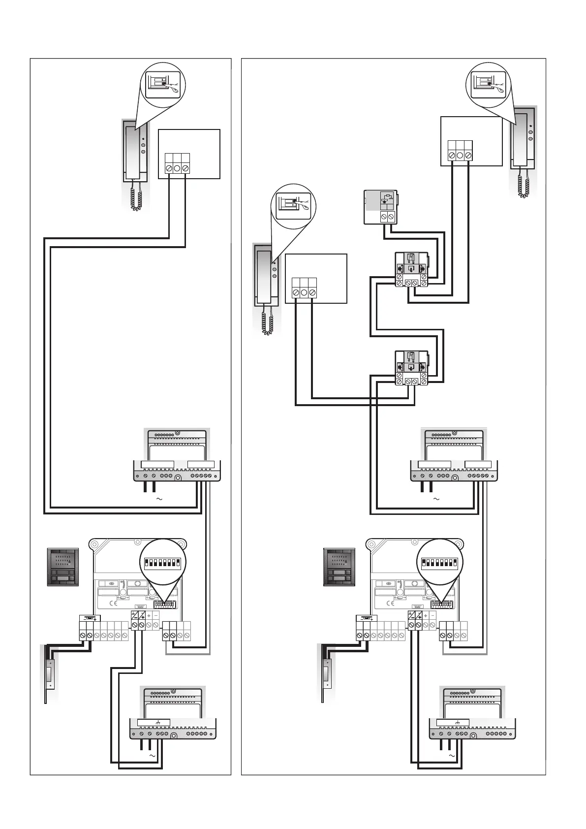
Main entrance panel



Main entrance panel








 Operating temperature 


 Operating temperature 















 




 

 












 Operating temperature






















Mains supply

Outputs

Voltage

Voltage

Current

Current


















Table of Contents

Related product manuals