EasyManua.ls Logo

ABB 2Line - Page 65

ABB 2Line
282 pages
Print Icon
To Next Page IconTo Next Page
To Next Page IconTo Next Page
To Previous Page IconTo Previous Page
To Previous Page IconTo Previous Page
Loading...
63 | ABB

Made in Spain
2CSV4004AC




Made in Spain
2CSV4004AC


B1B2 B2 B3
230V~
B1B2 B2 B3
230V~

     

     
B1 B2
B1 B2
B1 B2 B1 B2
B1 B2
B1B2 B2 B3
230V~
230V~ V~
2CSV1008AC
B1B2 B2 B3
230V~
B1B2 B2 B3
230V~

     

     
B1 B2
B1 B2
B1 B2
B1 B2
B1 B2
B1B2 B2 B3
230V~
230V~ V~
2CSV1008AC
230 V
2CSV4002AC
Posto esterno principale

2CSV4021AC
2CSV4021AC
2CSV4023AC
2CSV4020AC
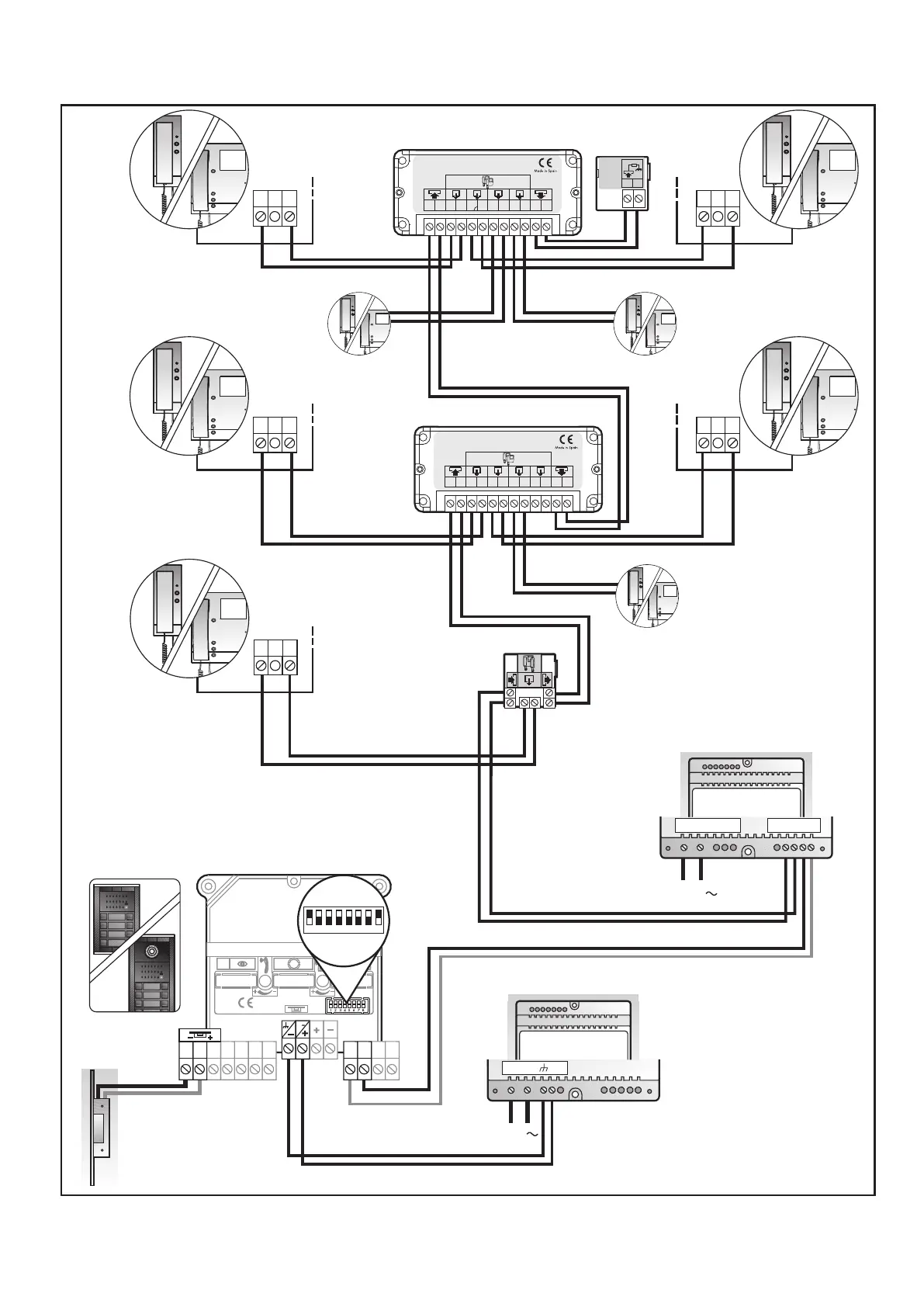
SCHEMA DI CABLAGGIO. 8 ABITAZIONI - . 8 DWELLINGS
IMPIANTO DI BASE - 
230 V
SCHEMA DI CABLAGGIO. 8 ABITAZIONI - . 8 DWELLINGS
230 V
2CSV4002AC
Posto esterno principale

2CSV4021AC
2CSV4021AC
2CSV4023AC
IMPIANTO CON 2 ACCESSI

230 V
2CSV4020AC
2CSV1037AC
1 2 3 4 5 6 7 8
SW1

11 1812 22 B3
B2 B4B5
SC1SC0
12c
V
2CSV1037AC
1 2 3 4 5 6 7 8
SW1
11 1812 22 B3
B2 B4B5
SC1SC0
12c
V

Table of Contents

Related product manuals