EasyManua.ls Logo

ABB 2Line - Page 67

ABB 2Line
282 pages
Print Icon
To Next Page IconTo Next Page
To Next Page IconTo Next Page
To Previous Page IconTo Previous Page
To Previous Page IconTo Previous Page
Loading...
65 | ABB

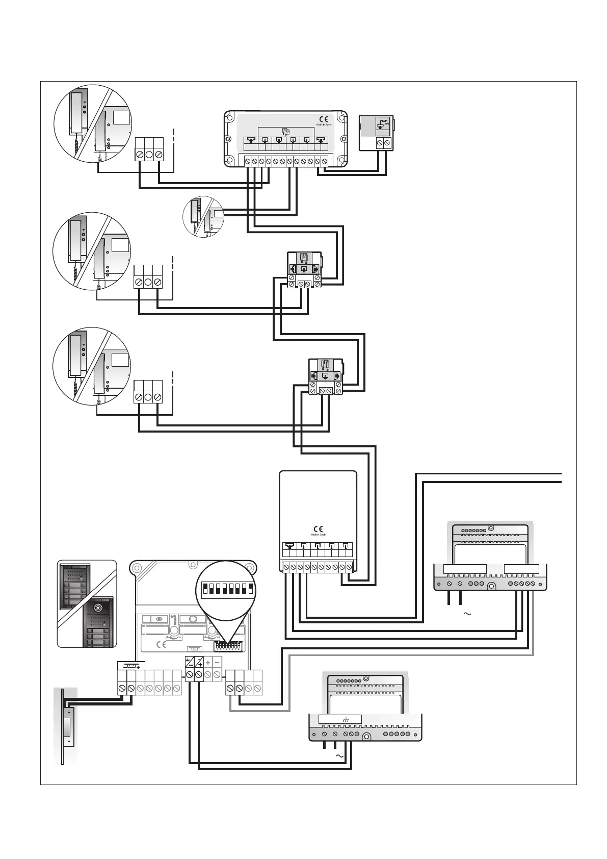
Made in Spain
2CSV4004AC




     
 
 
 
  

  


     
 
 
 
  

 
2CSV1008AC
2CSV4021AC
2CSV4023AC
230 V
2CSV4002AC
Posto esterno principale

2CSV4021AC
2CSV4023AC
2CSV4020AC



2CSV4022AC
230 V
2CSV4020AC
2CSV4020AC
2CSV4020AC



2CSV1037AC
1 2 3 4 5 6 7 8
SW1


    

Table of Contents

Related product manuals