EasyManua.ls Logo

Acom 1006 - Page 17

Acom 1006
20 pages
Print Icon
To Next Page IconTo Next Page
To Next Page IconTo Next Page
To Previous Page IconTo Previous Page
To Previous Page IconTo Previous Page
Loading...
16
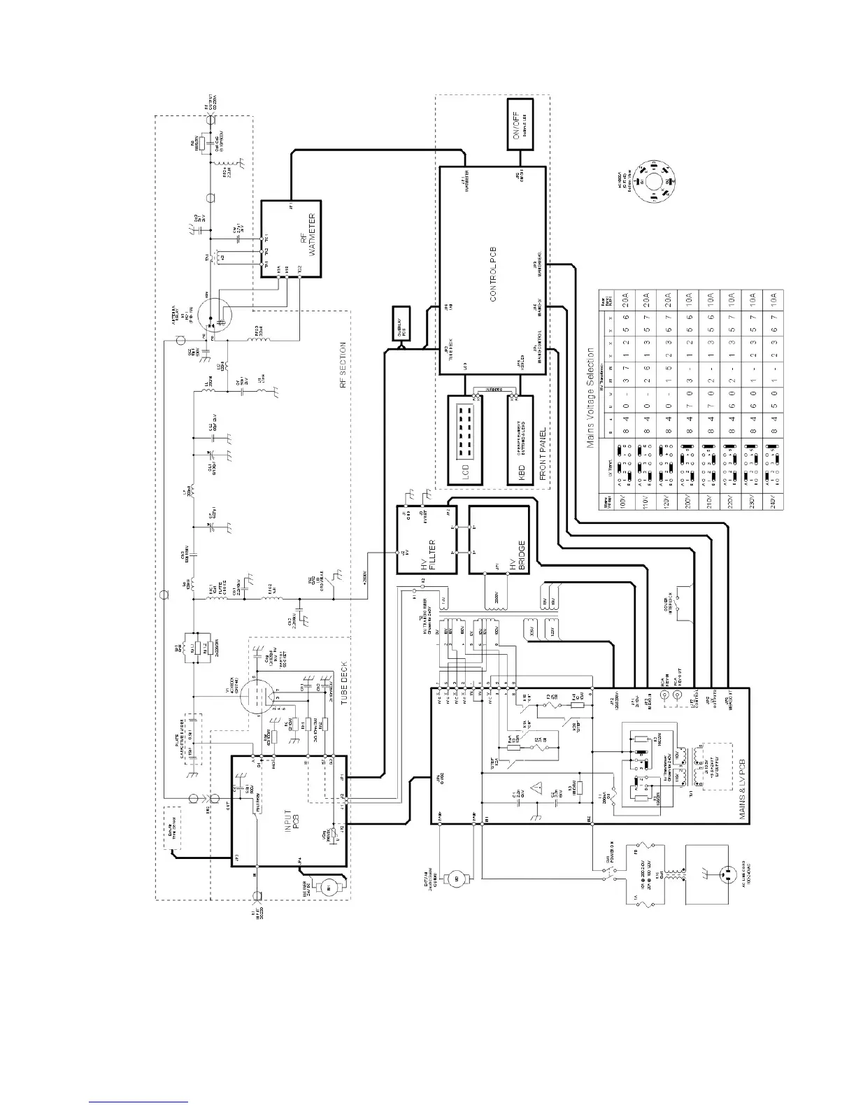
Fig.6-1 ACOM1006 Simplified Schematic Diagram

Related product manuals