EasyManua.ls Logo

AERMEC FCXI - Page 84

AERMEC FCXI
Print Icon
To Next Page IconTo Next Page
To Next Page IconTo Next Page
To Previous Page IconTo Previous Page
To Previous Page IconTo Previous Page
Loading...
FCXI_AS_U
84
IFCXIIJ 1501 - 5386400_00
10k
SA
MS
10k
Dis. 5384005_01
Only Master
+
VMF-E18
CN9
JP1
CN11
PF2
C8
T1
C1
CN1
CN7-B CN7-A
CN10-B CN10-A
CN17
CN27
1-TX-RX
2- GND
SW
SA
N V3 V2 V1
L N
Y2
N
Y1
N
ON
1 2 3 4 5 6 7 8
DIP
1
1
CE
1
SP
1
CN8
+
CN18CN19
CN24
CN26
CN25
CN22CN23
CN14
SW1
2- B- 485
1- A-485
4-V+-Pan
3- GND-485
5-GND-Pan
CN16
C2
Slave 1
÷
5
TTL
SW
SW1
SLOT EXPANSION
MODBUS
12Vdc
0Vdc
(E5)
(---------------------------------------30 m MAX-----------------------------------)
Master
ROS
1
1
C37
ROS
4
3
2
1
VMF-E2
VMF-E4
ROSA
VC/F
(3R - 4R)
RX
C/1
N
L
Fuse 4A
11
10
1
13
1
0
2
26
7
48
8
RE
2
CRE
TSRM
9
6
TSRE
C/2
PE
FCXI80
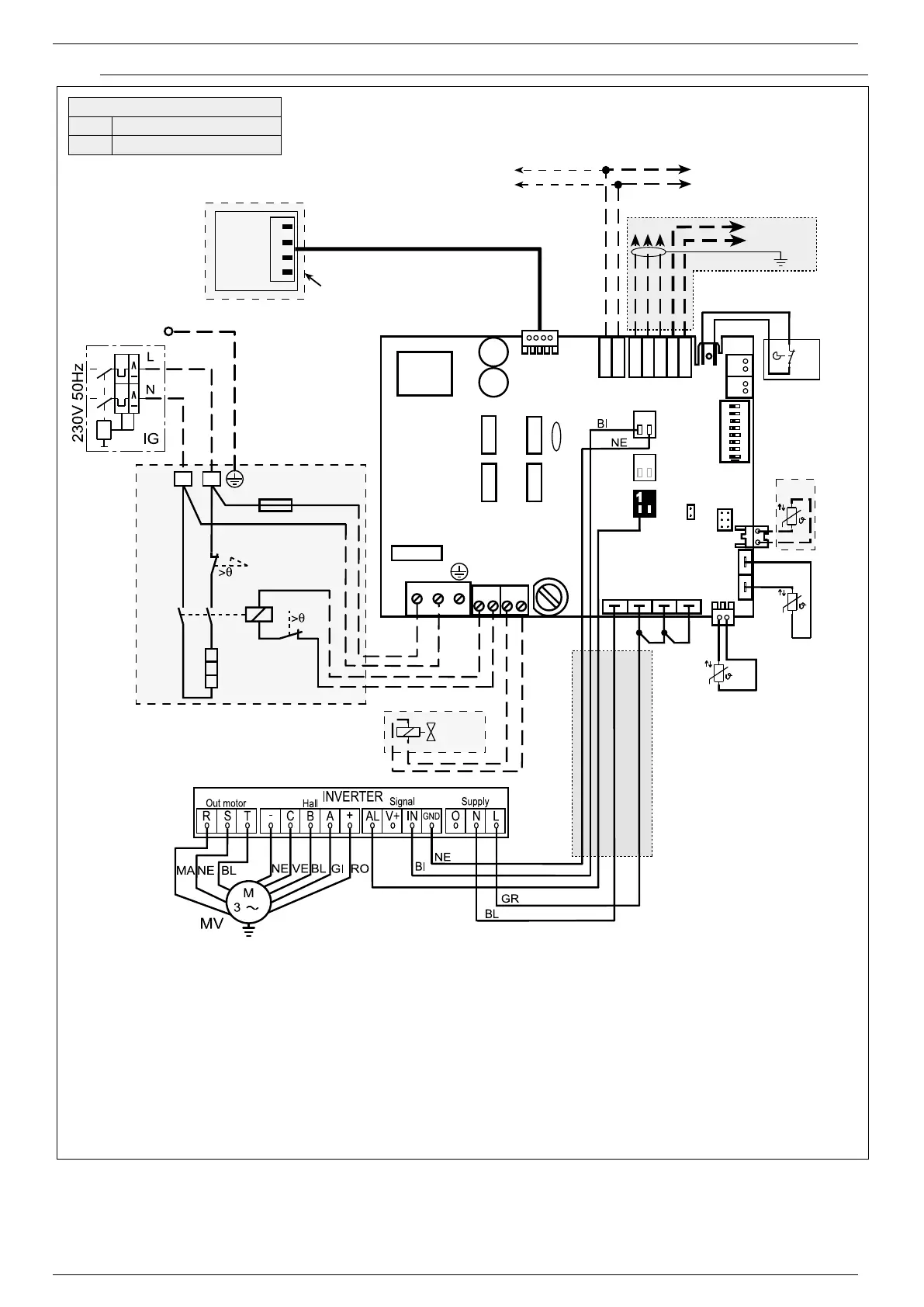
Gli schemi elettrici sono soggetti ad un continuo aggiornamento, è obbligatorio quindi fare riferimento a quelli a bordo macchina.
All wiring diagrams are constantly updated. Please refer to the ones supplied with the unit.
Nos schémas électriques étant constamment mis à jour, il faut absolument se référer à ceux fournis à bord de nos appareils.
Die Schaltpläne werden ständig aktualisiert, deswegen muss man sich stets auf das mit dem Gerät gelieferte Schaltschema beziehen.
El cableado de las máquinas es sometido a actualizaciones constantes. Por favor, para cada unidad hagan referencia a los esquemas suministrados con la misma.
Schemi elettrici • Wiring diagrams • Schemas electriques • Schaltpläne • Esquemas eléctricos
Il kit VMF-E18 compren-
de l’impianto con cavi di
collegamento al Modulo
Comando Inverter. I cavi
sono cablati con connet-
tori per un rapido colle-
gamento.
The VMF-E18 Kit includes
the system with con-
nection cables to the
Inverter Control Module.
The cables are wired with
connectors for quick con-
nection.
Le kit VMF-E18 comprend
l’installation avec des câbles
de connexion au Module
Commande Inverter. Les
câbles sont câblés avec
des connecteurs pour une
connexion rapide.
Der Kit VMF-E18
umfasst die Anlage mit
Anschlusskabeln zum
Inverter-Steuermodul.
Die Kabeln sind mit
Verbindern für einen
Schnellanschluss versehen.
El kit VMF-E18 incluye la
instalación con cables
de conexión al Módulo
Mando Inverter. Los
cables están cableados
con conectores para una
conexión rápida.
VMF-E18 + RX + VMF-E2 / VMF-E4
FCXI 80
FCXI 84

Table of Contents

Related product manuals