EasyManua.ls Logo

Alpine 3002 - Wiring Diagram

Alpine 3002
13 pages
Print Icon
To Next Page IconTo Next Page
To Next Page IconTo Next Page
To Previous Page IconTo Previous Page
To Previous Page IconTo Previous Page
Loading...
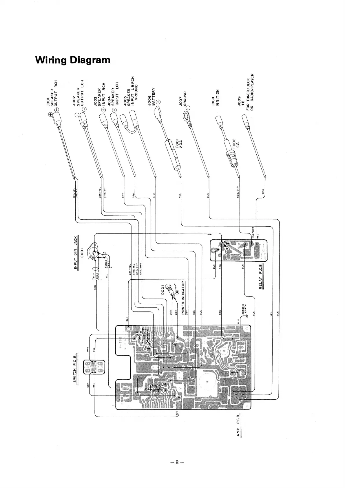
Wiring
Diagram
YSAV1d
/OIOVYH
YO
MD30/Y3NNL
YOS
\
a+
600r
'
vb
,
2004
ca
ma
NOILINO!
goor
ee
re
Loor
vO
A
\
88
y
\
oF
AY3aLLVE
900r
\\
ONNOYS
HOYe87
LAdNI
¥y4ayNVadS
soor
HDT
LNAdNI
s
Y3nNV3dS
®
voor
HOY
LNdNI
G)
\
Y3NVAdS
£0or
OES
HIT
LAdLNO
Y3WNVAdS
cOor
©
\\
HOY
LNdino
©
yayvads
oor
Q34u
LHM/O34
418
VBA
418
NYS
AYS
LHM/
NUD
VAA/NUS
V3SA/
AND
‘8d
AVIEY
LHM/NUYS
LHM/AUND
VBA/NYH9
1003
MOVF
NIG
LANI
H1lYUV3
SISSVHD
“add
HOLIMS”
‘Bad
dW
7

Related product manuals