EasyManua.ls Logo

Alpine IVE-W535HD - Page 102

Alpine IVE-W535HD
108 pages
Print Icon
To Next Page IconTo Next Page
To Next Page IconTo Next Page
To Previous Page IconTo Previous Page
To Previous Page IconTo Previous Page
Loading...
102-EN
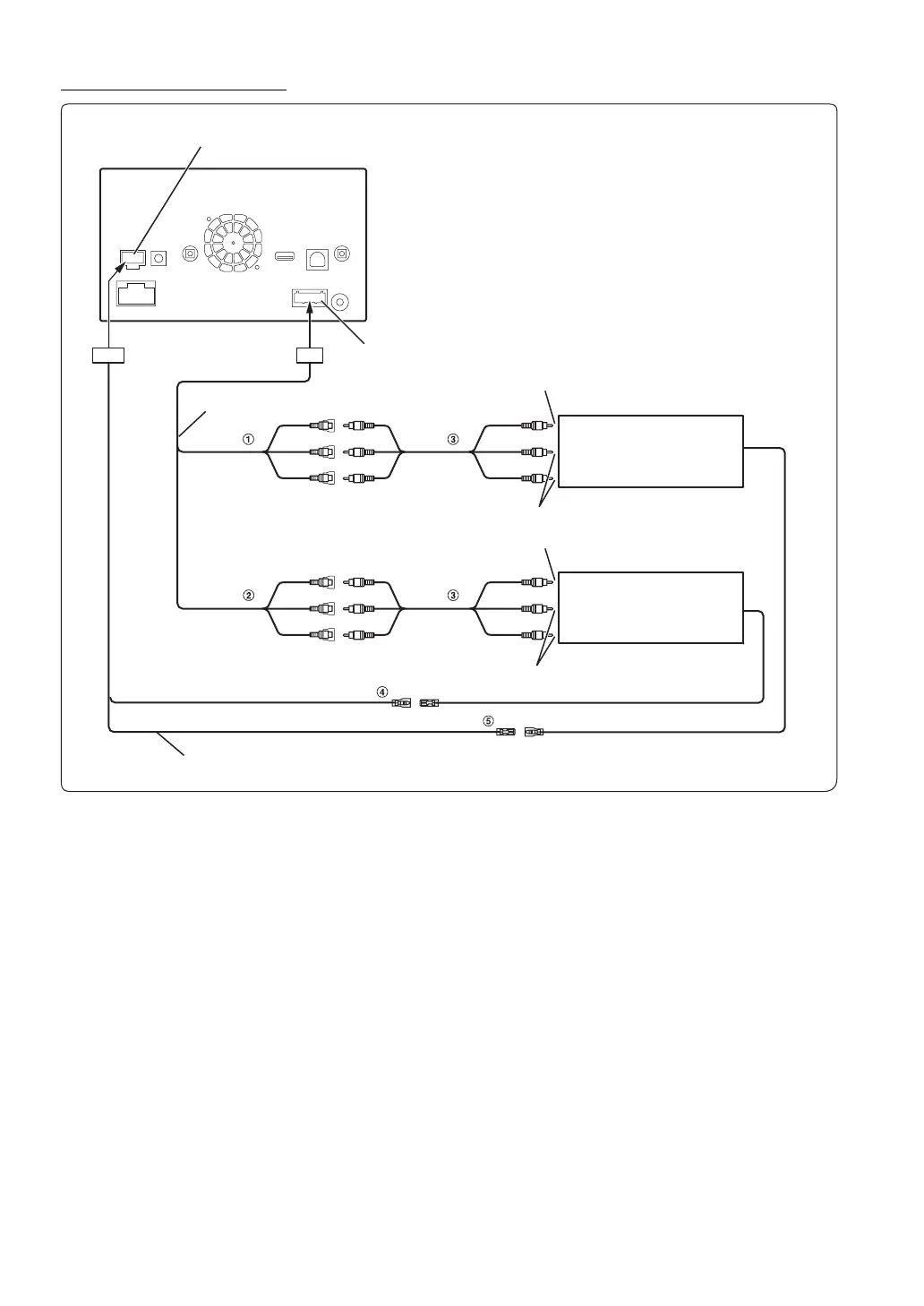
Connection of an External device
1 Video/Audio Input Connectors (AUX INPUT)
2 Video/Audio Output Connectors (AUX OUTPUT)
Use when connecting an optional monitor etc.
3 RCA Extension Cable (Sold Separately)
4 Remote Control Input Lead (Brown)
Connect this lead to the remote control output lead. This
lead inputs the controlling signals from the remote control.
5 Remote Control Output Lead (Brown)
Connect this lead to the remote control input lead. This lead
outputs the controlling signals from the remote control.
You can change the name of an external device. Refer to “Setting the AUX Mode” (page 52).
Camera Connector
AUX/PRE OUT Connector
AUX/PRE OUT cable
(Yellow)
(Red)
(White)
(Yellow)
(Red)
(White)
To Video Output terminal
To Audio Output terminal
DVD Changer (Sold separately)
To Video Input terminal
To Audio Input terminal
Rear monitor (Sold separately)
Camera cable
REMOTE OUT
(Brown)
REMOTE IN
(White/Brown)
REMOTE IN
(Brown)
REMOTE OUT
(White/Brown)

Table of Contents

Other manuals for Alpine IVE-W535HD

Related product manuals