EasyManua.ls Logo

AMERITECH SecurityLink AM100 - Section 12. AUDIO ALARM VERIFICATION (AAV) UNIT (Continued); AAV Unit Wiring Diagrams

Default Icon
104 pages
Print Icon
To Next Page IconTo Next Page
To Next Page IconTo Next Page
To Previous Page IconTo Previous Page
To Previous Page IconTo Previous Page
Loading...
44–
TERMINALS
ON CONTROL
EARTH
GROUND
21 22 23 24 25
1 2 3 4 5 6 7 8 9 10 11 12 13 14 15 16
PREMISES
ANSWERING
MACHINE AND
PHONES
ANSWERING
MACHINE
TIP
RING
RJ31X
JACK
PLUG
DIRECT
CONNECT
CORD
TIP
RING
(TIP)
(RING)
▲▲
INCOMING TELCO LINE
BROWN (TIP)
GREY (RING)
ON
GND
V+
GND
1 2 3
RELAY 1, SHOWN
“OFF”
NO NC C
4204 or 4229
RELAY MODULE
RING (TO TERM. 22 )
TIP (TO TERM. 21)
INPUT TRIGGER
REFER TO
AAV MODULE
INSTRUCTIONS
FOR CONNECTIONS
TO AUDIO SPEAKERS
AND MICROPHONE
13
14
15
16
GREEN (TIP)
RED (RING)
+ VDC
NOTE:
DO NOT USE
RELAY 1 FOR
ANY OTHER
PURPOSE.
EAGLE SECURITY
MODEL 1241
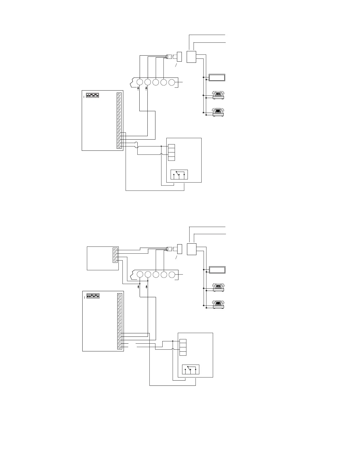
Figure 20. Connection Of AAV Unit When Not Using A 4285/4286 Phone Module
1 2 3 4 5 6 7 8 9 10 11 12 13 14 15 16
ON
GND
+VDC
RING (TO TERM. 22 )
TIP (TO TERM. 21)
REFER TO
AAV MODULE
INSTRUCTIONS
FOR CONNECTIONS
TO AUDIO SPEAKERS
AND MICROPHONE
TERMINALS
ON CONTROL
EARTH
GROUND
21 22 23 24 25
PREMISES
ANSWERING
MACHINE AND
PHONES
ANSWERING
MACHINE
TIP
RING
RJ31X
JACK
PLUG
DIRECT
CONNECT
CORD
TIP
RING
(TIP)
(RING)
▲▲
INCOMING TELCO LINE
GREY (RING)
BROWN (TIP)
GREEN (TIP)
RED (RING)
1 2 3 4
4285
V+
GND
1 2 3
RELAY 1, SHOWN
“OFF”
NO NC C
4204 or 4229
RELAY MODULE
13
14
15
16
NOTE:
DO NOT USE
RELAY 1 FOR
ANY OTHER
PURPOSE.
EAGLE SECURITY
MODEL 1241
Figure 21. Connection Of AAV Unit When Also Using A 4285 or 4286 Phone Module

Table of Contents

Related product manuals