EasyManua.ls Logo

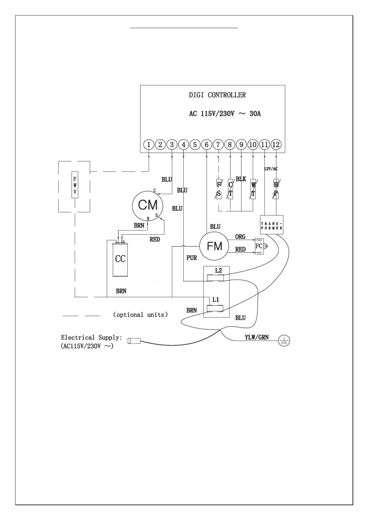
AREBOS AR-HE-WP - Electrical Wiring Diagram; Basic Wiring Schematic

AREBOS AR-HE-WP
24 pages
Print Icon
To Next Page IconTo Next Page
To Next Page IconTo Next Page
To Previous Page IconTo Previous Page
To Previous Page IconTo Previous Page
Loading...
Original User Manual AREBOS Mini Heat Pump
12
6 Electrical Wiring
Mini pool heat pump wiring diagram Basic electrical wiring